1 引言
随着社会经济和科学技术的发展,人类社会的进步越来越依赖于资源的开发与利用,然而与日俱增的能源需求和有限的资源数量形成了巨大的矛盾。
在寻找替代品、提高能源利用率和节约能源等几种缓解能源危机的途径中,节能无疑是符合可持续发展要求且“可以从身边做起”的选择。据统计2005年,我国全社会的总用电量约为24000 亿kW·h,照明用电量约为3000 亿kW·h,且每年以13% ~ 14%的速度递增,预计到2010 年,照明用电量将超过5000 亿kW·h,新增照明用电2000 亿kW·h。对高等院校,据测算,其照明耗电占本单位所有耗电的40% 左右,可见在保证照明质量的前提下,对教室灯光进行自动控制,其节能效益和经济效益都是相当可观的。
基于以上情况,本设计根据时间、照度、人员分布情况等对教室灯具进行自动控制,采用集成光频转换器TSL230 对照度进行较为准确检测; 在人数探测上引入模糊人数和人数阈值,不再单一的依靠人体存在信号进行开关灯控制,增强了节能效果,进一步完善控制方法,使设备的性能更加稳定可靠;多模式控制且各模式之间自动切换,使系统使用更加灵活,便捷。
2 系统设计
2. 1 上位机
上位机主要实现以下功能:
(1) 通过键盘完成设定密码、初始化时间、设置照度人数阈值和设置工作时间等任务。
(2) 通过信号探测器判断控制模式。
(3) 根据接收到的下位机数据,及内部存储的照度阈值和人数阈值计算控制灯组,并向相应下位机发出开关灯指令。
(4) 通过LCD 显示当前工作状态和工作模式。
上位机由5V 稳压电源模块、微控制器STC89C54、时钟模块、液晶显示模块、数据储存模块、485 通讯模块、自动/ 强制开关以及由中断扩展的按键模块( 其中包括确认键,增减键和移动光标键) 组成( 如图1)。

图1 上位机硬件图
2. 2 下位机
下位机的主要功能如下:
(1) 通过红外热释电传感器和光频转换器实时采集人体存在信号、模糊人数和照度信号,将采集到的数据发送给主机。
(2) 依据主机发回的命令对灯组进行开关控制。
下位机主要包括: 中心处理芯片AT89C2051、5V 稳压器、光频转换模块、红外热释电模块、地址选择器、看门狗电路、485 通讯模块以及固态继电器组成的功率器件等( 如图2)。

图2 下位机硬件图
3 硬件部分
3. 1 主从机中心处理芯片
选用STC89C54、AT89C2051 单片机, 其价位低,可多次擦写,应用范围广泛。单片机在系统中与其他电路模块配合完成如上所述的上、下位机功能。
3. 2 显示模块和按键模块
为了便于对系统进行初始化、参数设置和模式选择,主机配置了LCD 显示屏和由四个按键组成的按键模块。显示部分选用带中文字库的液晶显示模块LM3033。四个按键由一个外部中断扩展而成。由于液晶显示字数和版面的限制,系统采用分屏显示,需要用按键控制光标移动进行选屏; 并在参数设置时,使用按键对数值进行增减控制。
通过可视化界面对系统的照度阈值,人员阈值和工作时间进行设置,使用户可以根据实际情况和需要灵活的设置参数,在增强系统可用性的同时,扩大了系统的应用范围。加入密码控制界面,增强系统运行的安全性,明确了用户的设置权限。
3. 3 光频转换模块
系统选用可编程光频转换器TSL230 作为光频转换模块的主芯片。TSL230 是新一代集成化的智能传感器,它将可配置的光电二极管阵列和电流/ 频率转换器等集成在单片集成电路中,无需外接元件即可完成高分辨率的光照度/ 频率转换,输出较高精度的数字信号,是一种高性能、低价位的智能传感器。其输出为占空比50% 的方波,且输出频率与照度成线性关系,灵敏度可调。
3. 4 红外热释电人体探测模块
红外热释电模块由红外探头和信号处理芯片LP0001 组成。LP0001 是一款高性能的传感信号处理集成电路,具有独立的高输入阻抗运算放大器,内部的双向鉴幅器可有效抑制干扰,内设延迟时间定时器和封锁时间定时器。该芯片可以对信号进行放大,鉴相,整形及展宽,其静态电流极小,配以热释电红外传感器和少量外围元器件即可构成被动式的热释电红外传感器。
另外,系统选用MAX485 芯片实现主机与多个从机之间的数据传输与命令控制。选用MAX813 芯片对下位机进行监控,在系统出现故障时对下位机进行复位。用拨码开关对多个从机进行地址设置,方便设备的安装和使用。
4 软件部分
4. 1 设计总体思想
时间、光照度和人员分布构成了系统控制依据的三大要素。将时间作为控制依据之一是为了进一步加强对节能的监管,使工作时间与非工作时间的界限具体化。根据教室光照明暗分布和红外热释电模块的探测范围,将教室划分成方形区域( 如图3)进行控制。分别将包含光频传感器和红外传感器的下位机板块安装在各区域天*板上,通过下位机对室内光照强度及人员流动情况进行监控,并将采集到的数据送给上位机; 上位机将各下位机发来的数据统筹比较,根据设定的人数阈值与照度阈值综合考虑开关灯决策。这样设计不仅考虑到了局部,而且能从整体上把握提出开关灯方案,进一步增强了节能效果。

图3 教室区域划分
系统在处理由红外热释电传感器采集到的人体信号时,采用模糊控制理论对各区域人数进行模糊统计,解决了无法对人数进行准确计数带来的问题,并为人数阈值的判断打下基础。加入模糊人数判断标准( 区域人数大于阈值Y0 才开灯) ,以解决人数分布过于分散时打开过多灯的问题,增强节能效果。
在照度控制方面,单独依靠照度小于300 lx 就开灯的判断依据是行不通的: 在照度不满足要求系统开灯后,照度就会大于300 lx,这时系统会误判照度满足要求,做出关灯的决定。为了避免这种现象的发生,考虑到自然光与灯光发生的是非相干叠加,可以在控制中加入一个照度上限X0,当自然光与灯光叠加照度大于X0 则关灯。于是,开灯的条件就变为在灯未打开时照度小于300 lx 和灯打开后照度小于X0。
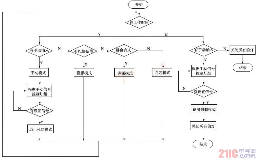
系统采用多种模式控制,以满足教室多种功用的需求,其模式主要划分为: 强制模式和自动模式;自动模式又细分为: 多媒体模式、板书模式和自习模式。在工作时间内,如有模式信号输入则系统进入相应的模式; 若无则进入自习模式。不在工作时间,如有强制手动信号输入,则根据手动任务的设定运行;若无则关闭所有的灯。程序主流程图如图4。

图4 程序主流程图
4. 1. 1 各模式的控制方式和实现
4. 1. 1. 1 强制模式
管理员将自动/ 强制开关置为低电平,使系统进入强制模式。在强制模下,通过按键设置开关任意区域的灯,不再受工作时间、照度和人员分布的限制。
4. 1. 1. 2 自动模式
管理员将自动/ 强制开关置于高电平,系统进入自动模式运行。
4. 1. 1. 2. 1 自习模式
当无任何模式信号输入时,系统进入自习模式。
在该模式运行时,系统先检测教室内是否有区域亮灯,然后检测光照度是否达到国家规定的300 lx。
若是光照度大于此标准,不管区域有没有人都不开灯; 若是小于则探测区域是否有人,有人则根据情况开灯,无人则不开灯。具体开关灯控制规则如下:
1. 开灯
当照度不足时有人进入教室,如果教室内没有区域亮灯则打开人所在区域的灯,若是再有人进入,则检测第一个开灯区域的人数是否大于Y0,若不大于则不再打开其他区域的灯,若大于则采集各有人区域内的人数,并将人数进行比较,打开未亮灯区域中人数最多的区域的灯, 依此循环打开第三区,第四区……的灯。如果教室里有已亮灯区域,则分别记录这些区域的人数,如果有区域的人数少于标准值Y0, 不再打开其他区域的灯; 如果都大于该值,则打开未亮灯区域中人数最多的区域的灯。
2. 关灯
开灯后,在自然光照不足( 照度小于X0 ) 的情况下,教室中只允许有一个亮灯区域的人数小于Y0,如有多个区域人数小于Y0,则保持这些区域中人数最多的区域的灯打开,关闭其他。在一个区域内连续检测不到人体存在信号则关闭该区域的灯,当教室无人则关闭所有的灯。若自然光照充足,则关闭该区域的灯。程序流程如图5。

图5 自习模式流程图
4. 1. 1. 2. 2 板书模式
板书模式和自习模式的不同在于讲台上是否亮灯。要板书讲课, 老师必然出现在讲台上, 所以,板书模式的输入信号就转换成了通过安装在讲台上方的从机板探测人体存在信号。当讲台上t时间内一直有人才认为讲台有人。当讲台上有人且无投影信号输入则进入此模式; 该模式下对座位区依然采用自习模式的控制规则。特别说明,讲台区域与别的区域是相互独立的, 即不受别的区域内人数多少与灯亮与否的影响, 又影响不到别的区域, 开关该区域的灯还加入了照度的判断。
4. 1. 1. 2. 3 多媒体模式
多媒体模式则是通过安装在投影机电源导线上的光电耦合器来判断导线中是否有电流通过,若有则认为投影机在工作状态,则自动切换到投影模式。
进入该模式则关闭前面区域的灯具,对教室后面区域依然采用自习模式的控制规则。
4. 2 液晶显示界面
液晶显示界面流程如图6。该流程的实现由可视界面和按键共同完成。系统在初始化之后,可通过由一个外部中断扩展的四个按键进行界面转换和参数设置。在不同界面,按键的作用不同,用户可根据界面提示轻松完成一系列设置。

图6 液晶显示界面
4. 3 通信子程序
为了避免发生多从机同时占用数据线的情况,RS485 通信采用主机广播,从机*的模式。当主机发送地址帧时,只有与呼叫地址相符的从机做出回应,其他从机仍保持*状态。地址相符的从机随后根据主机发来的命令帧做出相应的反应。
5 结论
综上,经过多次实验证明,本设计性能稳定可靠,达到了较好的节能效果。设备采用光频转换器TSL230 克服了以往设计中不能准确测量照度的问题; 加入模糊人数阈值判断标准解决了人员分布过于分散时打开过多灯的问题; 另外,多模式控制的自动探测转换使系统运行更加智能便捷。在节能观念深入人心的今天,人们很容易接受这样低成本、高性能、操作简便的节能产品。
