用三极管V代替图8.2中的限流电阻R,就得到图8.3所示的串联型三极管稳压电路。
在基极电路中,VDZ与R组成参数稳压器。

图 8.3 串联型三极管稳压电路
2. 工作原理
〔实验〕:
①按图8.3连接电路,检查无误后,接通电路。
②保持输入电压Ui不变,改变RL,观察U0。
③保持负载RL不变,改变UL,观察U0。
结论:输出电压U0基本保持不变。
该电路稳压过程如下:
(1) 当输入电压不变,而负载电压变化时,其稳压过程如下:

(2)当负载不变,输入电压U增加时,其稳压过程如下:
(3)当UI增加时,输出电压U0有升高趋势,由于三极管T基极电位被稳压管DZ固定,故U0的增加将使三极管发射结上正向偏置电压降低,基极电流减小,从而使三极管的集射极间的电阻增大,UCE增加,于是,抵消了U0的增加,使U0基本保持不变.
上述电路虽然对输出电压具有稳压作用,但此电路控制灵敏度不高,稳压性能不理想。
8.3.2 带有放大环节的串联型稳压电路
1.电路组成
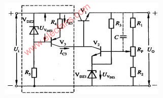
在图8.3电路加放大环节.如图8.4所示。可使输出电压更加稳定。
图8.4 带放大电路的串联型稳压电路
取样电路:由R1、RP、R2组成,当输出电压变大时,取样电阻将其变化量的一部分送到比较放大管的基极,基极电压能反映出电压的变化,称为取样电压;取样电压不宜太大,也不宜太小,若太大,控制的灵敏度下降;若太小,带负载能力减弱。
基准电路:由RZ、VDZ组成,给V2发射极提供一个基准电压,RZ为限流电阻,保证VDZ有一个合适的工作电流。
比较放大管V2:R4既是V2的集电极负载电阻,又是V1的基极偏置电阻,比较放大管的作用是将输出电压的变化量,先放大,然后加到调整管的基极,控制调整管工作,提高控制的灵敏度和输出电压的稳定性。
调整管V1:它与负载串联,故称此电路为串联型稳压电路,调整管V1受比较放大管控制,集射极间相当于一个可变电阻,用来抵消输出电压的波动。
2. 工作原理
(1) 当负载RL不变,输入电压UI减小时,输出电压U0有下降趋势,通过取样电阻的分压使比较放大管的基极电位UB2下降,而比较放大管的发射极电压不变(UE2=UZ),因此UBE2也下降,于是比较放大管导通能力减弱,UC2升高,调整管导通能力增强,调整管V1集射之间的电阻RCE1减小,管压降UCE1下降,使输出电压U0上升,保证了U0基本不变。其过程表示如下:

(2)当输入电压不变,负载增大时,引起输出电压有增长趋势,则电路将产生下列调整过程:

当负载RL减小时,稳压过程相反。
可见,稳压过程实质上是通过负反馈使输出电压维持稳定的过程。
3. 提高稳压性能的措施和保护电路
为提高稳压电源的稳压性能,稳压电源的比较放大器可采用其它相应的电路,如图8.5所示电路,即具有恒流源负载的稳压电路。图中稳压管VDZ2和R5确定V3管的静态工作点的偏置电路,因为V3的基极电位稳定在UVDZ2上,加上R4的负反馈作用,V3的集电极电流IC3恒定不变。另外,V3又是比较放大器的V2负载,所以称恒流源负载,由于调整管V1和比较放大管V2都有是PNP管,为了使恒流源电流方向与V2的负载电流方向一致,所以V3必须采用PNP管,因为恒流源具有很高的输出阻抗,使得比较放大器具有很高的电压放大倍数,从而可以提高电源的稳定性能。其次,由于IC3恒定不变,输入电压Ui的变化不能直接加到调整管基极,从而大大削弱了Ui的变化对输出的影响,有利于输出电压稳定。

图8.5具有恒流源负载的稳压电源
对于串联型晶体管稳压电路,由于负载和调整很容易串联的,所以随着负载电流的增加,调整管的电流也要增加,从而使管子的功耗增加;如果在使用中不慎,使输出电路短路,则不断电流增加,且管压降也增加,很可能引起调整管损坏。调整管的损坏可以在非常短的时间内发生,用一般保险丝不能起作用。因此,通常用速度高的过载保护电路来代替保险丝。过载保护电路的形式很多。
例1: 如图8.6(a),晶体管V3和电阻R5、R6组成过载保护电路。当稳压电路正常工作时,V3发射极电位比基极电位高,发射结受反向电压作用,使V3处于截止状态,对稳压电路的工作无影响;当负载短路时,V3因发射极电位降低而导通,相当于使V1的基、射极间被V3短路,从而只有少量电流流过调整管,达到保护调整管的目的,而且可以避免整流元件因过电流而损坏。

图8.6过载保护电路
例2: 如图8.6(b)由晶体管V3、二极管VD和电阻R5、RM组成过载保护电路。在二极管VD中流过电流,二极管VD的正向电压UF基本恒定。正常负载时,负载电流流过RM产生的压降较小,V3的发射结处于反向偏置而截止,对稳压电路无影响;当IL增大到某一值时,RM上的压降增大,V3发射结转变为正偏,V3导通,RC上的压降增大,UCE3减小,即调整管的基极电位降低,调整管的UCE1增加,输出电压U0下降,IL被限制。从图可以写出V3导通时的发射结电压方程为:
用被限制的电流IL代入上式,即可求出Rm来,Rm称为过载信号检测电阻或电流取样电阻。
8.3.3 集成稳压器电路
集成稳压器是将调整电路、取样电路、基准电路、启动电路及保护电路集成在一块硅片上构成的芯片。它完整的功能体系、健全的保护电路、安全可靠的工作性能,给稳压电源的制作带来了极大的方便。集成电路稳压器的型号很多,按单片的引出端子分类,有三端固定式、三端可调式、和多端可调式等。三端集成稳压器只有三个端子,安装和使用都很方便。
1. 三端固定式集成稳压器
(1) 三端固定式集成稳压器外形及管脚排列
三端固定式集成电路稳压器的外形和管脚排如图8.7所示。

图8.7 三端固定式集成稳压器外形及管脚排列
(2) 三端固定式稳压器的型号组成及其意义

三端固定式集成稳压器的型号组成及其意义如图8.8所示。
国产三端固定式集成稳压器有CW78XX系列(正电压输出)和CW79XX系列(负电压输出),其输出电压有5V、6V、8V、9V、12V、15V、18V、24V,最大输出电流有0.1A、0.5A、1A、1.5A、2.0A等。

图8.8 三端固定式集成稳压器型号组成及意义
(3) 三端固定式集成稳压器的应用
① 固定输出稳压器
在实际上工作中,可根据不同的需要,选取符合要求的CW78XX、CW79XX系列产品。电路组成如图8.9所示。图中C1可以防止由于输入引线较长时产生的电感而引起的自激。C2用来减小由于负载电流瞬时变化而引起的高频干扰。C3是容量较大的电解电容,主要用来进一步减小输出脉动和低频干扰。

图8.9 三端集成稳压器的典型接法
② 扩压、扩流和可调电路
如果需要输出电压高于三端稳压器输出电压时,可采用图8.10所示电路。

图8.10 提高输出电压接线图
