便携式B超系统内部使用的电源比较复杂,外部适配器和电池的电源必须经过DC/DC转换,以转换成系统需要的电压。为了降低电源上的无用消耗,提高电池使用效率,系统主板、B超控制板、液晶显示器以及键盘的电源采用开关电源供电。
便携B超电源的整体设计
图1为便携B超电源的整体设计方框图。便携B超电源输入电压有两种:一是电源适配器输入,电压为18V,二是电池输入,电压为14.4V。要求实现两种电压之间的热切换,并在切换电压时不影响系统工作,即提供外电和电池供电无延时热切换功能。需要输出±12V、5V、3.3V、±48V等几种电压,具体指标为12V/2.5A、-12V/0.5A、5V/4A、3.3V/3A、+48V/80mA、-48V/80mA。具有单键开关机功能,即无电时,按电源键打开电源;在有电时,按电源键向控制面板发送关机信号,上位机还可以通过软件关机(即支持ATX关机指令)。电源输出接口采用标准计算机ATX接口。

图1 便携B超电源整体设计方框图
电源切换电路的设计
便携B超电源切换电路如图2所示,在外接电源适配器时,电压输入交流18V,经VD100、VD101二极管后,再经R100、R107分压加到N100A(LM193)电压比较器的3脚(同相端)。电池输入电压是14.4V,经R101、R108分压后加到N100A(LM193)电压比较器2脚(反相端)。由于3脚电压高于2脚,因此N100A(LM193)1脚输出高电平,使三极管V100导通,V101截至,场效应管V105截至,Power_IN+端得到的是外接电源适配器的18V电压。当没有外接电源适配器时,或便携B超机在使用过程中,外部交流电突然停电造成无法使用外接电源适配器时, N100A(LM193)的3脚电压低于2脚,N100A(LM193)1脚输出低电平,使三极管V100截至,V101导通,场效应管V105导通。电池电压经过导通的场效应管V105的源、漏极,POWER_IN+端得到的是电池的14.4V电压,实现了两种电压之间的热切换。VD102、VD103在电路中起隔离作用,隔离外接电源适配器和电池供电。

图2 电源切换电路
单键触摸开关机电路的设计
便携B超单键触摸开关机电路如图3所示,由外接适配器或电池来的POWER_IN+电压,一路送到场效应管Q100,准备开机,另一路经R104、VD104送到轻触按钮POWER-KEY2的一端。轻触按钮POWER-KEY2的另一端是接地的,当按下轻触按钮POWER-KEY2时,三极管N106的基极被钳位在低电平,N106导通,进而N102也导通,场效应管Q100导通,由外接适配器或电池来的POWER_IN+电压经过导通的Q100的源、漏极,获得POWER+电压,给高、低压电路供电,机器开机。在开机的同时,POWER+电压经过6V的稳压二极管使三极管N104导通,N104集电极为低电平,维持N106导通,保持开机状态。

图3 单键触摸开关机电路
当便携B超机在开机状态中,再一次按下按钮POWER-KEY2时,光耦B101导通,光耦次级导通,反向器D101的4脚输出低电平到控制面板,控制面板发出低电平关机指令POWER-OFF1,使光耦B100导通,进而使三极管N103导通,N104截至,N104集电极的高电平使N106截至,导致场效应管Q100截至,实现了关机。
当上位机发出高电平的关机指令POWER-OFF时,也将使光耦B100导通,余下的过程和控制面板关机过程一样。
低压电源电路的设计
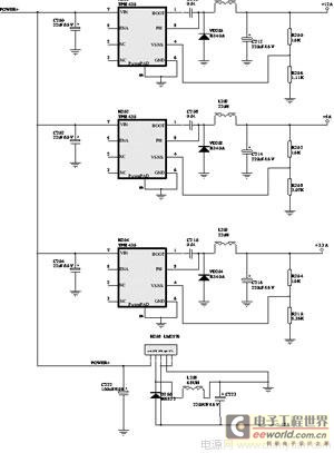
便携B超低压电源电路如图4所示,主要有6个TI公司的TPS5430和1个美国国家开云棋牌官网在线客服公司的LM2576组成。6个TPS5430提供2组+12V、+5V、+3.3V的电压,其中一组给便携B超机的主控板供电,另外一组用于给便携B超中的电脑供电。这两组是完全一样的,因此,我们只给出了其中一组的供电原理图。LM2576负责产生-12V电压给便携B超中的电脑。

图4 低压电源电路
TPS5430有5.5~36V的宽电压输入范围,连续的3A的电流输出能力(峰值达4A),转换效率达95%。8引脚小型贴片封装,芯片背部是金属散热片,使用的时候一定要焊接到地,做PCB封装的时候将散热片当成第9脚。不需要再接散热装置,利用电路板本身散热就可以取得很好的效果,特别适合便携产品的设计使用。TPS5430的1脚是BOOT端,需要在BOOT和8脚PH间接0.01μF的低ESR电容。2、3脚是空端,4脚VSENSE是调整器的反馈电压端,接输出电压的分压电阻端,来取得输出电压的反馈。5脚ENA是电源ON/OFF控制端,当此脚电压低于0.5V以下时,本芯片将关闭电源转换,供电电流减少到18μA,悬空的时候使能,芯片正常工作,我们没有对此脚控制,因此悬空没接。6脚接地,7脚VIN是电源供电端,接POWER+。在电源供电和地间接一个高质量、低ESR的陶瓷电容。8脚PH是内部功率场效应管的源极,外部连接续流二极管和电感。第9脚PowerPad端是芯片背部散热金属片,必须连接到地(GND)上。
TPS5430的输出电压值是由其4脚的分压电压值决定的,输出电压Vout=(1.221+(R1×1.221)/R2)V。其中,R1是分压上电阻,R2是分压下电阻。对于TPS5430的设计,R1可以取10kΩ,R2则能根据要获得的输出电压来计算。根据图4给出的R206(1.11K)、R208(3.07K)、R210(5.36K),我们可以计算出输出电压分别是12.2V、5.2V、3.5V,比设计值略高0.2V,负载比较重,带载的时候电压正好合适。
N208(LM2576-12)是美国国家开云棋牌官网在线客服的产品,1脚是电源供电端,接Power+;2脚是输出端,外接续流二极管和电感;3脚是接地端,5脚是电源ON/OFF控制端,由于要输出负电压,因此3、5脚没有接地而是接-12V电源上了;4脚是电压反馈端,我们使用固定12V输出的LM2576-12,故4脚接地,不需要接反馈电阻分压。
高压电源电路的设计
便携B超高压电源电路如图5所示,使用DC/DC变换器。UA3843是专门用于DC/DC变换器应用的高性能、固定频率、电流模式控制器,为设计者提供使用最少外部元件的高性价比的解决方案。其分PWM控制、周波电流限制、电压控制等几部分。

图5 ±48V电源电路
1 PWM控制
POWER+经过电阻R34为N1(UA3843)的7脚提供电压,N1的4脚外接R36、C33与内部电路形成的锯齿波振荡器开始工作。PWM脉冲由N1的6脚输出,控制MOSFET V9的导通时间,决定输出电压的高低。R37用于抑制寄生振荡,通常串联在靠近MOSFET栅极处。栅极电阻R37不能太大,它直接影响PWM驱动信号对MOSFET输入电容的充放电,即影响MOSFET的开关速度。开关变压器的次级第9、10脚输出的感应电动势经VD14整流,C35、L7、C36滤波,形成+48V直流输出电压为B超探头供电。开关变压器的次级第7、6脚输出的感应电动势经VD13整流、C39、L8、C37滤波,形成-48V直流输出电压为B超探头供电。VD12、C34、R38组成尖峰脉冲吸收电路,用于在开关管从导通转为截止的瞬间抑制V9的漏极所产生的幅值极高的尖峰脉冲。其原理是:在V9截止的瞬间,其漏极产生的尖峰脉冲经VD12、C34构成充电回路,充电电流将尖峰脉冲抑制在一定的范围内,避免了V9被尖峰脉冲击穿。当C34充电结束后,C34通过R38放电,为下个周期再次吸收尖峰脉冲作准备
2 周波电流限制
2脚FEED BACK是反馈电压输入端,此脚与内部误差放大器同相输入端的基准电压(一般为+2.5V)进行比较,产生控制电压,控制脉冲的宽度,本电路将其接地
关键字:B超电源
3 电压控制
N1(UA3843)是电流型脉宽调制器,有两个闭环控制。电流取样信号送到电流检测比较器同相输入端3脚,构成电流闭环控制,误差电压送到内部误差放大器的输出端1脚,其输出送到电流检测比较器反相输入端作为比较基准,构成电压闭环控制。由此看出,电压闭环与电流闭环是相互作用的,两者最后都通过电流检测比较器来控制PWM锁存器,即控制PWM脉冲的宽度。电压闭环控制电路由电压基准N2(TL431A)、光电耦合器B4(TLP521)及电阻R31、VR7、R12、R32等元件组成。光电耦合器B4(TLP521)输出的电流信号转化成电压信号,送到内部误差放大器的输出端1脚。N2(TL431A)误差放大器内部比较基准为2.5V。电压闭环稳压控制过程是:输出电压上升,TL431A基准端VR上升,TL431导通上升,光电耦合器B4(TLP521)导通上升,1脚电压下降,内部电流检测比较器翻转提前,内部PWM锁存器复位提前,PWM脉冲变窄,输出电压变低,从而稳定了输出电压。高压输出电压值VOUT=(1+R31/(R12+VR7))Vref,通过调节电位器VR7的值,可以使输出调整在±48V,调节范围是31×2.5=77.5V~(1+15)×2.5=32V。
结语
本文介绍了便携式B超电源的设计,包括电源切换电路的设计、单键触摸开关机电路的设计、低压电源电路的设计及高压电源电路的设计。在我们的便携设备中很好的完成了设计指标的要求,可以应用到其他便携设备中。
