摘要:本文论述了合康HIVERT高压变频器" title="高压变频器">高压变频器" title="高压变频器">高压变频器" title="高压变频器">高压变频器" title="高压变频器">高压变频器" title="高压变频器">高压变频器" title="高压变频器">高压变频器" title="高压变频器">高压变频器" title="高压变频器">高压变频器" title="高压变频器">高压变频器" title="高压变频器">高压变频器" title="高压变频器">高压变频器" title="高压变频器">高压变频器" title="高压变频器">高压变频器" title="高压变频器">高压变频器" title="高压变频器">高压变频器" title="高压变频器">高压变频器" title="高压变频器">高压变频器" title="高压变频器">高压变频器" title="高压变频器">高压变频器" title="高压变频器">高压变频器" title="高压变频器">高压变频器" title="高压变频器">高压变频器" title="高压变频器">高压变频器" title="高压变频器">高压变频器" title="高压变频器">高压变频器" title="高压变频器">高压变频器" title="高压变频器">高压变频器" title="高压变频器">高压变频器" title="高压变频器">高压变频器" title="高压变频器">高压变频器" title="高压变频器">高压变频器" title="高压变频器">高压变频器" title="高压变频器">高压变频器" title="高压变频器">高压变频器" title="高压变频器">高压变频器" title="高压变频器">高压变频器" title="高压变频器">高压变频器" title="高压变频器">高压变频器" title="高压变频器">高压变频器" title="高压变频器">高压变频器" title="高压变频器">高压变频器" title="高压变频器">高压变频器" title="高压变频器">高压变频器" title="高压变频器">高压变频器" title="高压变频器">高压变频器" title="高压变频器">高压变频器" title="高压变频器">高压变频器" title="高压变频器">高压变频器" title="高压变频器">高压变频器" title="高压变频器">高压变频器" title="高压变频器">高压变频器" title="高压变频器">高压变频器" title="高压变频器">高压变频器" title="高压变频器">高压变频器" title="高压变频器">高压变频器" title="高压变频器">高压变频器" title="高压变频器">高压变频器" title="高压变频器">高压变频器" title="高压变频器">高压变频器" title="高压变频器">高压变频器" title="高压变频器">高压变频器" title="高压变频器">高压变频器" title="高压变频器">高压变频器" title="高压变频器">高压变频器" title="高压变频器">高压变频器" title="高压变频器">高压变频器" title="高压变频器">高压变频器" title="高压变频器">高压变频器" title="高压变频器">高压变频器" title="高压变频器">高压变频器" title="高压变频器">高压变频器" title="高压变频器">高压变频器" title="高压变频器">高压变频器" title="高压变频器">高压变频器" title="高压变频器">高压变频器" title="高压变频器">高压变频器" title="高压变频器">高压变频器" title="高压变频器">高压变频器" title="高压变频器">高压变频器" title="高压变频器">高压变频器" title="高压变频器">高压变频器" title="高压变频器">高压变频器" title="高压变频器">高压变频器" title="高压变频器">高压变频器" title="高压变频器">高压变频器" title="高压变频器">高压变频器" title="高压变频器">高压变频器" title="高压变频器">高压变频器" title="高压变频器">高压变频器" title="高压变频器">高压变频器" title="高压变频器">高压变频器" title="高压变频器">高压变频器" title="高压变频器">高压变频器" title="高压变频器">高压变频器" title="高压变频器">高压变频器" title="高压变频器">高压变频器" title="高压变频器">高压变频器" title="高压变频器">高压变频器" title="高压变频器">高压变频器" title="高压变频器">高压变频器" title="高压变频器">高压变频器" title="高压变频器">高压变频器" title="高压变频器">高压变频器" title="高压变频器">高压变频器" title="高压变频器">高压变频器" title="高压变频器">高压变频器" title="高压变频器">高压变频器" title="高压变频器">高压变频器" title="高压变频器">高压变频器" title="高压变频器">高压变频器" title="高压变频器">高压变频器" title="高压变频器">高压变频器" title="高压变频器">高压变频器" title="高压变频器">高压变频器" title="高压变频器">高压变频器" title="高压变频器">高压变频器" title="高压变频器">高压变频器" title="高压变频器">高压变频器" title="高压变频器">高压变频器" title="高压变频器">高压变频器" title="高压变频器">高压变频器" title="高压变频器">高压变频器" title="高压变频器">高压变频器" title="高压变频器">高压变频器" title="高压变频器">高压变频器" title="高压变频器">高压变频器" title="高压变频器">高压变频器" title="高压变频器">高压变频器" title="高压变频器">高压变频器" title="高压变频器">高压变频器" title="高压变频器">高压变频器" title="高压变频器">高压变频器" title="高压变频器">高压变频器" title="高压变频器">高压变频器" title="高压变频器">高压变频器" title="高压变频器">高压变频器" title="高压变频器">高压变频器" title="高压变频器">高压变频器" title="高压变频器">高压变频器" title="高压变频器">高压变频器" title="高压变频器">高压变频器" title="高压变频器">高压变频器" title="高压变频器">高压变频器" title="高压变频器">高压变频器" title="高压变频器">高压变频器" title="高压变频器">高压变频器" title="高压变频器">高压变频器" title="高压变频器">高压变频器" title="高压变频器">高压变频器" title="高压变频器">高压变频器" title="高压变频器">高压变频器" title="高压变频器">高压变频器" title="高压变频器">高压变频器" title="高压变频器">高压变频器" title="高压变频器">高压变频器" title="高压变频器">高压变频器" title="高压变频器">高压变频器" title="高压变频器">高压变频器" title="高压变频器">高压变频器" title="高压变频器">高压变频器" title="高压变频器">高压变频器" title="高压变频器">高压变频器" title="高压变频器">高压变频器" title="高压变频器">高压变频器" title="高压变频器">高压变频器" title="高压变频器">高压变频器" title="高压变频器">高压变频器" title="高压变频器">高压变频器" title="高压变频器">高压变频器" title="高压变频器">高压变频器" title="高压变频器">高压变频器" title="高压变频器">高压变频器" title="高压变频器">高压变频器" title="高压变频器">高压变频器" title="高压变频器">高压变频器" title="高压变频器">高压变频器" title="高压变频器">高压变频器" title="高压变频器">高压变频器" title="高压变频器">高压变频器" title="高压变频器">高压变频器" title="高压变频器">高压变频器" title="高压变频器">高压变频器" title="高压变频器">高压变频器" title="高压变频器">高压变频器" title="高压变频器">高压变频器" title="高压变频器">高压变频器" title="高压变频器">高压变频器" title="高压变频器">高压变频器" title="高压变频器">高压变频器" title="高压变频器">高压变频器" title="高压变频器">高压变频器" title="高压变频器">高压变频器" title="高压变频器">高压变频器" title="高压变频器">高压变频器" title="高压变频器">高压变频器" title="高压变频器">高压变频器" title="高压变频器">高压变频器" title="高压变频器">高压变频器" title="高压变频器">高压变频器" title="高压变频器">高压变频器" title="高压变频器">高压变频器" title="高压变频器">高压变频器" title="高压变频器">高压变频器" title="高压变频器">高压变频器" title="高压变频器">高压变频器" title="高压变频器">高压变频器" title="高压变频器">高压变频器" title="高压变频器">高压变频器" title="高压变频器">高压变频器" title="高压变频器">高压变频器" title="高压变频器">高压变频器" title="高压变频器">高压变频器" title="高压变频器">高压变频器" title="高压变频器">高压变频器" title="高压变频器">高压变频器" title="高压变频器">高压变频器" title="高压变频器">高压变频器" title="高压变频器">高压变频器" title="高压变频器">高压变频器" title="高压变频器">高压变频器" title="高压变频器">高压变频器" title="高压变频器">高压变频器" title="高压变频器">高压变频器" title="高压变频器">高压变频器" title="高压变频器">高压变频器" title="高压变频器">高压变频器" title="高压变频器">高压变频器" title="高压变频器">高压变频器" title="高压变频器">高压变频器" title="高压变频器">高压变频器" title="高压变频器">高压变频器" title="高压变频器">高压变频器" title="高压变频器">高压变频器" title="高压变频器">高压变频器" title="高压变频器">高压变频器" title="高压变频器">高压变频器" title="高压变频器">高压变频器" title="高压变频器">高压变频器" title="高压变频器">高压变频器" title="高压变频器">高压变频器" title="高压变频器">高压变频器" title="高压变频器">高压变频器" title="高压变频器">高压变频器" title="高压变频器">高压变频器" title="高压变频器">高压变频器" title="高压变频器">高压变频器" title="高压变频器">高压变频器" title="高压变频器">高压变频器" title="高压变频器">高压变频器" title="高压变频器">高压变频器" title="高压变频器">高压变频器" title="高压变频器">高压变频器" title="高压变频器">高压变频器" title="高压变频器">高压变频器" title="高压变频器">高压变频器" title="高压变频器">高压变频器" title="高压变频器">高压变频器" title="高压变频器">高压变频器" title="高压变频器">高压变频器" title="高压变频器">高压变频器" title="高压变频器">高压变频器" title="高压变频器">高压变频器" title="高压变频器">高压变频器" title="高压变频器">高压变频器" title="高压变频器">高压变频器" title="高压变频器">高压变频器" title="高压变频器">高压变频器" title="高压变频器">高压变频器" title="高压变频器">高压变频器" title="高压变频器">高压变频器" title="高压变频器">高压变频器" title="高压变频器">高压变频器" title="高压变频器">高压变频器" title="高压变频器">高压变频器" title="高压变频器">高压变频器" title="高压变频器">高压变频器" title="高压变频器">高压变频器" title="高压变频器">高压变频器" title="高压变频器">高压变频器" title="高压变频器">高压变频器" title="高压变频器">高压变频器" title="高压变频器">高压变频器" title="高压变频器">高压变频器" title="高压变频器">高压变频器" title="高压变频器">高压变频器" title="高压变频器">高压变频器" title="高压变频器">高压变频器" title="高压变频器">高压变频器" title="高压变频器">高压变频器" title="高压变频器">高压变频器" title="高压变频器">高压变频器" title="高压变频器">高压变频器" title="高压变频器">高压变频器" title="高压变频器">高压变频器" title="高压变频器">高压变频器" title="高压变频器">高压变频器" title="高压变频器">高压变频器" title="高压变频器">高压变频器" title="高压变频器">高压变频器" title="高压变频器">高压变频器" title="高压变频器">高压变频器" title="高压变频器">高压变频器" title="高压变频器">高压变频器" title="高压变频器">高压变频器" title="高压变频器">高压变频器" title="高压变频器">高压变频器" title="高压变频器">高压变频器" title="高压变频器">高压变频器" title="高压变频器">高压变频器" title="高压变频器">高压变频器" title="高压变频器">高压变频器" title="高压变频器">高压变频器" title="高压变频器">高压变频器" title="高压变频器">高压变频器" title="高压变频器">高压变频器" title="高压变频器">高压变频器" title="高压变频器">高压变频器" title="高压变频器">高压变频器" title="高压变频器">高压变频器" title="高压变频器">高压变频器" title="高压变频器">高压变频器" title="高压变频器">高压变频器" title="高压变频器">高压变频器" title="高压变频器">高压变频器" title="高压变频器">高压变频器" title="高压变频器">高压变频器" title="高压变频器">高压变频器" title="高压变频器">高压变频器" title="高压变频器">高压变频器" title="高压变频器">高压变频器" title="高压变频器">高压变频器" title="高压变频器">高压变频器" title="高压变频器">高压变频器" title="高压变频器">高压变频器" title="高压变频器">高压变频器" title="高压变频器">高压变频器" title="高压变频器">高压变频器" title="高压变频器">高压变频器" title="高压变频器">高压变频器" title="高压变频器">高压变频器" title="高压变频器">高压变频器" title="高压变频器">高压变频器" title="高压变频器">高压变频器" title="高压变频器">高压变频器" title="高压变频器">高压变频器" title="高压变频器">高压变频器" title="高压变频器">高压变频器" title="高压变频器">高压变频器" title="高压变频器">高压变频器" title="高压变频器">高压变频器" title="高压变频器">高压变频器" title="高压变频器">高压变频器" title="高压变频器">高压变频器" title="高压变频器">高压变频器" title="高压变频器">高压变频器" title="高压变频器">高压变频器" title="高压变频器">高压变频器" title="高压变频器">高压变频器" title="高压变频器">高压变频器" title="高压变频器">高压变频器" title="高压变频器">高压变频器" title="高压变频器">高压变频器" title="高压变频器">高压变频器" title="高压变频器">高压变频器" title="高压变频器">高压变频器" title="高压变频器">高压变频器" title="高压变频器">高压变频器" title="高压变频器">高压变频器" title="高压变频器">高压变频器" title="高压变频器">高压变频器" title="高压变频器">高压变频器" title="高压变频器">高压变频器" title="高压变频器">高压变频器" title="高压变频器">高压变频器" title="高压变频器">高压变频器" title="高压变频器">高压变频器" title="高压变频器">高压变频器" title="高压变频器">高压变频器" title="高压变频器">高压变频器" title="高压变频器">高压变频器" title="高压变频器">高压变频器" title="高压变频器">高压变频器" title="高压变频器">高压变频器" title="高压变频器">高压变频器" title="高压变频器">高压变频器" title="高压变频器">高压变频器" title="高压变频器">高压变频器" title="高压变频器">高压变频器" title="高压变频器">高压变频器" title="高压变频器">高压变频器" title="高压变频器">高压变频器" title="高压变频器">高压变频器" title="高压变频器">高压变频器" title="高压变频器">高压变频器" title="高压变频器">高压变频器" title="高压变频器">高压变频器" title="高压变频器">高压变频器" title="高压变频器">高压变频器" title="高压变频器">高压变频器" title="高压变频器">高压变频器" title="高压变频器">高压变频器" title="高压变频器">高压变频器" title="高压变频器">高压变频器" title="高压变频器">高压变频器" title="高压变频器">高压变频器" title="高压变频器">高压变频器" title="高压变频器">高压变频器" title="高压变频器">高压变频器" title="高压变频器">高压变频器" title="高压变频器">高压变频器" title="高压变频器">高压变频器" title="高压变频器">高压变频器" title="高压变频器">高压变频器" title="高压变频器">高压变频器" title="高压变频器">高压变频器" title="高压变频器">高压变频器" title="高压变频器">高压变频器" title="高压变频器">高压变频器" title="高压变频器">高压变频器" title="高压变频器">高压变频器" title="高压变频器">高压变频器" title="高压变频器">高压变频器" title="高压变频器">高压变频器" title="高压变频器">高压变频器" title="高压变频器">高压变频器" title="高压变频器">高压变频器" title="高压变频器">高压变频器" title="高压变频器">高压变频器" title="高压变频器">高压变频器" title="高压变频器">高压变频器" title="高压变频器">高压变频器" title="高压变频器">高压变频器" title="高压变频器">高压变频器" title="高压变频器">高压变频器" title="高压变频器">高压变频器" title="高压变频器">高压变频器" title="高压变频器">高压变频器" title="高压变频器">高压变频器" title="高压变频器">高压变频器" title="高压变频器">高压变频器" title="高压变频器">高压变频器" title="高压变频器">高压变频器" title="高压变频器">高压变频器" title="高压变频器">高压变频器" title="高压变频器">高压变频器" title="高压变频器">高压变频器" title="高压变频器">高压变频器" title="高压变频器">高压变频器" title="高压变频器">高压变频器" title="高压变频器">高压变频器" title="高压变频器">高压变频器" title="高压变频器">高压变频器" title="高压变频器">高压变频器" title="高压变频器">高压变频器" title="高压变频器">高压变频器" title="高压变频器">高压变频器" title="高压变频器">高压变频器" title="高压变频器">高压变频器" title="高压变频器">高压变频器" title="高压变频器">高压变频器" title="高压变频器">高压变频器" title="高压变频器">高压变频器" title="高压变频器">高压变频器" title="高压变频器">高压变频器" title="高压变频器">高压变频器" title="高压变频器">高压变频器" title="高压变频器">高压变频器" title="高压变频器">高压变频器" title="高压变频器">高压变频器" title="高压变频器">高压变频器" title="高压变频器">高压变频器" title="高压变频器">高压变频器" title="高压变频器">高压变频器" title="高压变频器">高压变频器" title="高压变频器">高压变频器" title="高压变频器">高压变频器" title="高压变频器">高压变频器" title="高压变频器">高压变频器" title="高压变频器">高压变频器" title="高压变频器">高压变频器" title="高压变频器">高压变频器" title="高压变频器">高压变频器" title="高压变频器">高压变频器" title="高压变频器">高压变频器" title="高压变频器">高压变频器" title="高压变频器">高压变频器" title="高压变频器">高压变频器" title="高压变频器">高压变频器" title="高压变频器">高压变频器" title="高压变频器">高压变频器" title="高压变频器">高压变频器" title="高压变频器">高压变频器" title="高压变频器">高压变频器" title="高压变频器">高压变频器" title="高压变频器">高压变频器" title="高压变频器">高压变频器" title="高压变频器">高压变频器" title="高压变频器">高压变频器" title="高压变频器">高压变频器" title="高压变频器">高压变频器" title="高压变频器">高压变频器" title="高压变频器">高压变频器" title="高压变频器">高压变频器" title="高压变频器">高压变频器" title="高压变频器">高压变频器" title="高压变频器">高压变频器" title="高压变频器">高压变频器" title="高压变频器">高压变频器" title="高压变频器">高压变频器" title="高压变频器">高压变频器" title="高压变频器">高压变频器" title="高压变频器">高压变频器" title="高压变频器">高压变频器" title="高压变频器">高压变频器" title="高压变频器">高压变频器" title="高压变频器">高压变频器" title="高压变频器">高压变频器" title="高压变频器">高压变频器" title="高压变频器">高压变频器" title="高压变频器">高压变频器" title="高压变频器">高压变频器" title="高压变频器">高压变频器" title="高压变频器">高压变频器" title="高压变频器">高压变频器" title="高压变频器">高压变频器" title="高压变频器">高压变频器" title="高压变频器">高压变频器" title="高压变频器">高压变频器" title="高压变频器">高压变频器" title="高压变频器">高压变频器" title="高压变频器">高压变频器" title="高压变频器">高压变频器" title="高压变频器">高压变频器" title="高压变频器">高压变频器" title="高压变频器">高压变频器" title="高压变频器">高压变频器" title="高压变频器">高压变频器" title="高压变频器">高压变频器" title="高压变频器">高压变频器" title="高压变频器">高压变频器" title="高压变频器">高压变频器" title="高压变频器">高压变频器" title="高压变频器">高压变频器" title="高压变频器">高压变频器" title="高压变频器">高压变频器" title="高压变频器">高压变频器" title="高压变频器">高压变频器" title="高压变频器">高压变频器" title="高压变频器">高压变频器" title="高压变频器">高压变频器" title="高压变频器">高压变频器" title="高压变频器">高压变频器" title="高压变频器">高压变频器" title="高压变频器">高压变频器" title="高压变频器">高压变频器" title="高压变频器">高压变频器" title="高压变频器">高压变频器" title="高压变频器">高压变频器" title="高压变频器">高压变频器" title="高压变频器">高压变频器" title="高压变频器">高压变频器" title="高压变频器">高压变频器" title="高压变频器">高压变频器" title="高压变频器">高压变频器" title="高压变频器">高压变频器" title="高压变频器">高压变频器" title="高压变频器">高压变频器" title="高压变频器">高压变频器" title="高压变频器">高压变频器" title="高压变频器">高压变频器" title="高压变频器">高压变频器" title="高压变频器">高压变频器" title="高压变频器">高压变频器" title="高压变频器">高压变频器" title="高压变频器">高压变频器" title="高压变频器">高压变频器" title="高压变频器">高压变频器" title="高压变频器">高压变频器" title="高压变频器">高压变频器" title="高压变频器">高压变频器" title="高压变频器">高压变频器" title="高压变频器">高压变频器" title="高压变频器">高压变频器" title="高压变频器">高压变频器" title="高压变频器">高压变频器" title="高压变频器">高压变频器" title="高压变频器">高压变频器" title="高压变频器">高压变频器" title="高压变频器">高压变频器" title="高压变频器">高压变频器" title="高压变频器">高压变频器" title="高压变频器">高压变频器" title="高压变频器">高压变频器" title="高压变频器">高压变频器" title="高压变频器">高压变频器" title="高压变频器">高压变频器" title="高压变频器">高压变频器" title="高压变频器">高压变频器" title="高压变频器">高压变频器" title="高压变频器">高压变频器" title="高压变频器">高压变频器" title="高压变频器">高压变频器" title="高压变频器">高压变频器" title="高压变频器">高压变频器" title="高压变频器">高压变频器" title="高压变频器">高压变频器" title="高压变频器">高压变频器" title="高压变频器">高压变频器" title="高压变频器">高压变频器" title="高压变频器">高压变频器" title="高压变频器">高压变频器" title="高压变频器">高压变频器" title="高压变频器">高压变频器" title="高压变频器">高压变频器" title="高压变频器">高压变频器" title="高压变频器">高压变频器" title="高压变频器">高压变频器" title="高压变频器">高压变频器" title="高压变频器">高压变频器" title="高压变频器">高压变频器" title="高压变频器">高压变频器" title="高压变频器">高压变频器" title="高压变频器">高压变频器" title="高压变频器">高压变频器" title="高压变频器">高压变频器" title="高压变频器">高压变频器" title="高压变频器">高压变频器" title="高压变频器">高压变频器" title="高压变频器">高压变频器" title="高压变频器">高压变频器" title="高压变频器">高压变频器" title="高压变频器">高压变频器" title="高压变频器">高压变频器" title="高压变频器">高压变频器" title="高压变频器">高压变频器" title="高压变频器">高压变频器" title="高压变频器">高压变频器" title="高压变频器">高压变频器" title="高压变频器">高压变频器" title="高压变频器">高压变频器" title="高压变频器">高压变频器" title="高压变频器">高压变频器" title="高压变频器">高压变频器" title="高压变频器">高压变频器" title="高压变频器">高压变频器" title="高压变频器">高压变频器" title="高压变频器">高压变频器" title="高压变频器">高压变频器" title="高压变频器">高压变频器" title="高压变频器">高压变频器" title="高压变频器">高压变频器" title="高压变频器">高压变频器" title="高压变频器">高压变频器" title="高压变频器">高压变频器" title="高压变频器">高压变频器" title="高压变频器">高压变频器" title="高压变频器">高压变频器" title="高压变频器">高压变频器" title="高压变频器">高压变频器" title="高压变频器">高压变频器" title="高压变频器">高压变频器" title="高压变频器">高压变频器" title="高压变频器">高压变频器" title="高压变频器">高压变频器" title="高压变频器">高压变频器" title="高压变频器">高压变频器" title="高压变频器">高压变频器" title="高压变频器">高压变频器" title="高压变频器">高压变频器" title="高压变频器">高压变频器" title="高压变频器">高压变频器" title="高压变频器">高压变频器" title="高压变频器">高压变频器" title="高压变频器">高压变频器" title="高压变频器">高压变频器" title="高压变频器">高压变频器" title="高压变频器">高压变频器" title="高压变频器">高压变频器" title="高压变频器">高压变频器" title="高压变频器">高压变频器" title="高压变频器">高压变频器" title="高压变频器">高压变频器" title="高压变频器">高压变频器" title="高压变频器">高压变频器" title="高压变频器">高压变频器" title="高压变频器">高压变频器" title="高压变频器">高压变频器" title="高压变频器">高压变频器" title="高压变频器">高压变频器" title="高压变频器">高压变频器" title="高压变频器">高压变频器" title="高压变频器">高压变频器" title="高压变频器">高压变频器" title="高压变频器">高压变频器" title="高压变频器">高压变频器" title="高压变频器">高压变频器" title="高压变频器">高压变频器" title="高压变频器">高压变频器" title="高压变频器">高压变频器" title="高压变频器">高压变频器" title="高压变频器">高压变频器" title="高压变频器">高压变频器" title="高压变频器">高压变频器" title="高压变频器">高压变频器" title="高压变频器">高压变频器" title="高压变频器">高压变频器" title="高压变频器">高压变频器" title="高压变频器">高压变频器" title="高压变频器">高压变频器" title="高压变频器">高压变频器" title="高压变频器">高压变频器" title="高压变频器">高压变频器" title="高压变频器">高压变频器" title="高压变频器">高压变频器" title="高压变频器">高压变频器" title="高压变频器">高压变频器" title="高压变频器">高压变频器" title="高压变频器">高压变频器" title="高压变频器">高压变频器" title="高压变频器">高压变频器" title="高压变频器">高压变频器" title="高压变频器">高压变频器" title="高压变频器">高压变频器" title="高压变频器">高压变频器" title="高压变频器">高压变频器" title="高压变频器">高压变频器" title="高压变频器">高压变频器" title="高压变频器">高压变频器" title="高压变频器">高压变频器" title="高压变频器">高压变频器" title="高压变频器">高压变频器" title="高压变频器">高压变频器" title="高压变频器">高压变频器" title="高压变频器">高压变频器" title="高压变频器">高压变频器" title="高压变频器">高压变频器" title="高压变频器">高压变频器" title="高压变频器">高压变频器" title="高压变频器">高压变频器" title="高压变频器">高压变频器" title="高压变频器">高压变频器" title="高压变频器">高压变频器" title="高压变频器">高压变频器" title="高压变频器">高压变频器" title="高压变频器">高压变频器" title="高压变频器">高压变频器" title="高压变频器">高压变频器" title="高压变频器">高压变频器" title="高压变频器">高压变频器" title="高压变频器">高压变频器" title="高压变频器">高压变频器" title="高压变频器">高压变频器" title="高压变频器">高压变频器" title="高压变频器">高压变频器" title="高压变频器">高压变频器" title="高压变频器">高压变频器" title="高压变频器">高压变频器" title="高压变频器">高压变频器" title="高压变频器">高压变频器" title="高压变频器">高压变频器" title="高压变频器">高压变频器" title="高压变频器">高压变频器" title="高压变频器">高压变频器" title="高压变频器">高压变频器在煤矿行业上的改造与应用。煤矿的运输设备主要包括提升机、皮带机和钢缆机,露天开采的铁路机车,大型煤矿的直接汽车运输,但是皮带机和钢缆机仍然是大型煤矿的主要运输设备。
关键词:恒压控制 高压变频器 矿井提升机 皮带机 主通风机
Abstract: In this Paper applications of HEKANG. Frequency Conversion Saveing-power Equipment. Multilevel high voltage inverter has been receiving increasing attention in the past few years for high power applications,But its efficiency is too low.New multi-level,high power inverter topologies have been proposed using ahybrid approach involving IGCT and IGBT operating in synergism.This paper is further optimizing this approach presenting ahybrid nine-level inverter operating at a3.3kV system voltage.Excellent current and voltage waveforms can be achieved even in weak network conditions.
Key words: pressure control、high pressure frequency converters、mine elevator、CONVEYOR、main fan ventilator.
前言
我国煤矿开采仅在2009年即耗能5086.81×10△t标准煤,耗电376.04×108kW•h,分别占全国总耗能量和总耗电量的3.86%和3.49%。所以,煤炭工业既是产能大户,又是耗能大户,同时也是节能潜力大户。目前我国煤矿行业存在电机启动困难、机械损伤严重以及自动化程度低等问题,迫切需要利用变频技术进行节能降耗。据统计,按节电率30%计,采用变频调速技术年节电潜力至少为10×108~15×108kW•h。所以,利用变频技术对现有电机设备进行节能改造,是解决我国煤炭工业高消耗、低效益的措施。
高压变频大环境
合康高压变频器具有瞬时停电跟踪功能,实现了高转矩、高精度、宽调速范围驱动。同时具有低速输出转矩大、过载能力强、保护功能齐全、可靠性高、故障率低、维护方便等优点。由于采用了高压变频控制技术,整个运行过程平稳、无级调速、乘坐舒适,减少了机械的冲击,延长了设备使用寿命,产生了非常可观的经济及社会效益。
一、同步电机变频调速技术的难点分析
通常同步电机启动有两种方式:一种先投励,同步启动;一种异步启动,后顺极性投励。对于同步电机变频启动均采用先投励,同步启动,但常会出现转子位置判断不正确导致电机启动失败。针对同步电机变频调速改造,很容易采用异步启动,顺极性投励方式,所以maxf变频装置对同步电机进行异步软启动,实现额定启动力矩,将同步电机启动到8Hz左右进行顺极性投励,具体所投励磁大小及投励时频率可以根据不同应用场合调试确定。至此,电动机转子磁场和定子磁场间夹角经过小量有阻尼震荡后,电机转子磁极被定子磁极可靠吸引,同步电机进入同步运行状态。变频器按照预先设定的加速度,逐渐加速到给定频率。此时,同步电机电枢电压矢量与转子磁极位置之间的夹角逐渐拉大到某一常值,电机转子磁极在定子磁场的吸引下逐渐加速至期望转速,同步电机起动过程完成。
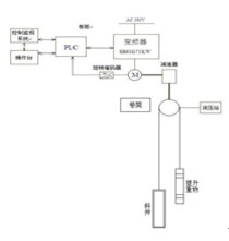
二、恒压控制工作原理及系统方案
图一是设备改造的系统图。恒压控制在控制理论上是一种跟随控制,供水管网的出水压力由压力变送器(西门子)检测之后,将其转换为4~20mA电流信号送入变频器,变频器将根据被控量的实际值和期望值,按照PID调节参数中设定的PID参数,自动调节变频器的输出频率,使被控量的实际值自动跟随期望值。使管网的实际水压跟随设定水压变化,并动态维持在设定水压上。
为了保证整个系统运行的可靠性,图中的旁路柜,k1~k3采用联锁手动隔离开关,当变频器出现严重故障不能继续运行、两级单元旁路后再有单元发生故障时,变频器将立即封锁输出,并分断上级开关柜真空断路器DL,操作人员对旁路柜进行手动切换在工频状态,再合上真空断路器DL,将电机投入工频电网运行。开关设备各部分的投入和退出,仍应严格按操作说明的规定进行,不应随意操作,更不应在操作受阻时,不加分析强行操作,否则,容易造成设备损坏,甚至引起事故。
图一 变频器系统结构图
三、保护功能
HIVERT-Y10/029高压变频器在运行中具有过压保护、欠压保护、缺相保护、开云棋牌官网在线客服器件过热保护和变压器过热保护的功能。
四、变频器的使用
在节能降耗方面,由于该厂原有调速设备也是变频设备,在节能方面没有明显的效果,在高压变频设备投产前,配水单位电耗平均约4.73 kWh/km³.m,设备投产后实际配水单位电耗约4.50 kWh/km³.m,下降0.23 kWh/km³.m,节能效率4.86%。另外使用了高压变频控制,也省了一台400kVA变压器的铜铁损耗。
在使用中要注意清洗过滤网的工作,高压变频器柜门外装有过滤层,用于阻挡粉尘进入单元内部。要经常用一张A4纸检查变压器柜、功率单元柜进风口风量,看纸张是否能被过滤网牢牢吸住,如吸不住应及时排除(检查冷却风机是否运转正常,更换或清洗过滤网)。应定期维护间隔推荐为每半年一次,如灰尘较多,过滤网更换周期可缩短到一个月一次。
五、恒压控制
作为矿井井下和地面的工作机械,矿井提升机(mine hoist)是一种大型绞车。用钢丝绳带动容器(罐笼或箕斗)在煤矿井筒中升降,完成输送物料和人员的任务。矿井提升机是由原始的提水工具逐步发展演变而来。现代的矿井提升机提升量大,速度高,已发展成为电子计算机控制的全自动重型矿山机械,如图二是矿井提升机结构图,图三是改造后的矿井提升机工作原理。

图二 矿井提升机结构图
图三 改造后的矿井提升机工作原理
未改造的矿井提升机存在工作可靠性低、故障率高、稳定性较差、能源消耗大等弊端。经过高压变频器改造后的矿井提升机的工作步骤如下图四。 
图四 改造后的矿井提升机的工作步骤
对于改造后的提升机无论正转、反转其工作过程是相同的,都有起动、加速、高速稳定运行、减速、低速爬行、制动停车等六个阶段。每完成一次提升动作所用的时间,与系统的运行速度,加速度及斜井的深度有关。各段加速度的大小,根据工艺情况确定,运行的时间由操作工人根据现场的状况自定。图中各个阶段的工作情况如下:
1.第一阶段 t1:串车车厢在井底工作面装满煤后,发一个联络信号给井口提升机操作工人,操作工人再回复一个信号到井底,然后开机提升。重车从井底开始上行,空车同时在井口车场位置开始下行。
2.第二阶段t2:重车起动后,加速到变频器的频率为f2速度运行,中速运行的时间较短,只是一过渡段,加速时间内设备如果没有问题,立即再加速到正常运行速度。
3.第三阶段 t3:重车以变频器频率为f2的最大速度稳定运行,一般这段过程最长。
4.第四阶段 t4:操作工人看到重车快到井口时立即减速,如减速时间设置较短时,变频器制动单元和制动电阻起作用,不致因减速过快跳闸。
5.第五阶段 t5:重车减速到低速以变频器频率为f1速度低速爬行,便于在规定的位置停车。
6.第六阶段 t6:快到停车位置时,变频器立即停车,重车减速到零,操作工人发一个联络信号到井下,整个提升过程结束。
以上为人工操作程序,也可按PLC自动操作程序工作。利用合康HIVERT高压变频改造后的提升机工作可靠性提高了。由于变频器采用的是进口电子器件,寿命长,且具有完善的保护功能,用于提升绞车控制时,其可靠性很高,减少了故障率。通常变频器都采用磁通矢量控制,使得交流电机的调速性能控制精度非常高。稳定的变频技术应用使提升机基本无维护工作量,减低了维护人员的工作强度。使用矢量控制系统能够使调速范围宽广,属于无级调速,低速时稳定性好。采用变频器控制提升机后,降低了运行噪声、发热量,改善了现场环境,而且使能源消耗大大降低。节能效果显著,据实测可达到30%以上。电控系统现场变更控制内容十分简单,安装调试容易。自动化程度高,操作简单,降低司机劳动强度和操作难度。
六、结束语
我国是世界上的产煤大国,也是吨煤电耗比较高的国家。由于技术、管理、体制等原因,大多数煤矿的劳动力效率低下,对于我国的煤矿开采业应以可持续发展为根本目的。通过许多的实际应用案例表明,高压变频器应用于煤矿系统改造能取得良好的运行效果和经济效益。在国家倡导建设节约型社会的大形势下,煤矿行业高压变频改造正在成为前途光明的朝阳产业。合康HIVERT高压变频器以稳定的质量和良好的服务致力于与煤矿行业加强合作,共创美好的未来。
