
在图2中,三极管VT1与周围元件构成一个射频振荡电路;金属感应电极片连在VT1的集电极作为探测器。在没有其他导体接近感应电极片时,VT1组成的振荡电路正常振荡,此时VT1发射极输出的射频电压信号经VD1、VD2检波后成为直流控制信号,该信号使开关管VT2导通,继电器得电吸合,接通被控电路的电源:当有导体接近感应电极片时,由于任何靠近感应电极片的导体都会感应出电极片和“地”之间的电容,而电容的增加就会降低振荡器的正反馈量直至振荡器停止振荡,如果振荡器停振,射频检波电路就不再输出直流控制信号,此时开关管VT2就会截止,使继电器失电断开,而且继电器断开后需要再松开开关S再闭合后,电路才能进人下一次振荡状态,否则继电器就一直断开。
C0是灵敏度调节电容,调节它的大小可以调整振荡器起振、停振的临界值,从而来调节控制器所控制物体的远近、大小等项目。在图2中,电感L1可以使用电感量为1mH-6mH的任何色码电感,如果电感量大于4mH,就需要适当地增大C0的值,以使电路能顺利起振,其他元件参数如图2所示。
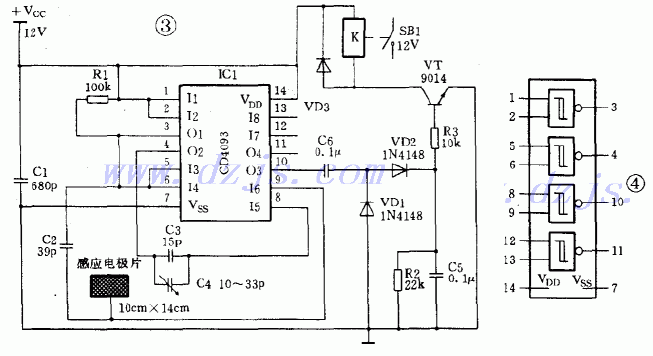
图3是由集成电路制作的电容感应式控制电路。

图3电路中主要由一个四—2输入“与非”门集成电路CD4093(内部电路见图4)组成。R1、C1及CD4093的一个与非门(①、②、③脚,IC1)构成400Hz方波振荡器,振荡器输出的方波分成两路:一路直接送入一个与非门电路(④、⑤、⑥脚,IC2);另一路经电容C2送入一个与非门(⑧、⑨、⑩脚,IC3)的一个输人端。由于IC2接成非门的形式,所以它的输入、输出端电位相差180°,IC2输出的信号经C3、C4耦合至IC3的另一个输入端。
由于IC3两个输入端的电平相同。相位相反,因此只要IC1正常振荡,IC3的两个输入端至少有一个为低电平,故IC3输出端为稳定的高电平,由于C6的作用,VT1截止。但是如取消IC3任何一个输入端的输入信号或使该信号幅度降到低于门电路的输入阈值电平时,IC3就会输出方波信号。
当有导体接近感应电极片时,就会使由C2耦合到IC3输入端⑨脚的部分信号被分流到地,若被分流后的信号幅度低于与非门输人端的阈值电平,IC3就会输出方波信号,该信号经VD1、VD2整流后就会使开关管VT1导通,接通继电器的电源使之吸合。
电容C4是灵敏度调节电容,若需要该电路以最大灵敏度工作时,可以先调节C4使继电器刚好吸合,再调节C4使继电器刚好断开,然后用高频蜡或绝缘漆把C4封牢即可。
图3电路所用元件都是普通元件,由于 CD4093为CMOS集成电路,很容易被电烙铁所带的静电击穿,所以在制作时,最好先焊一个集成电路插座,待电路经检查无误后再把CD4093插人插座。感应电极片可以用金属易拉罐剪制。
