一、普通中央空调工作系统
1、工作简图

2、工作简述
⑴、中央空调启动后,冷冻单元工作,蒸发器吸收冷冻水中的热量,使之温度降低;同时,冷凝器释放热量使冷却水温度升高。
⑵、降了温的冷冻水通过冷冻泵加压送入冷冻水管道,在各个房间由室内风机加速进行热交换,带走房间内的热量使房间内的温度降低后,又流回冷冻水端。
⑶、而升了温的冷却水通过冷却泵压入冷却塔,由冷却塔风机加速将冷却水中的热量散发到大气中,使水温降低后,流回冷却水端。
⑷、冷冻机组工作一段时间后,达到设定温度,由温度传感器检测出来,并通过中间继电器及接触器控制冷冻机停止工作,温度回升到一定值后又控制其运行。
二、普通中央空调存在的问题
1、冷冻水,冷却水循环泵不能根据实际需求来调整循环量,电机工作效率低下,造成大量电力浪费,并加速机组磨损;
2、 其控制接触器等电器动作频繁,导致使用寿命短,维修量大;而对于大容量系统,传统的控制线路复杂,可靠性差,需专人负责;
3、 整个系统运行噪音大、控制性能差、耗电量大、使用寿命短;在维护管理,检修调整方面工作量大,维护费用高。
三、节能原理概述
由流体传输设备水泵、风机的工作原理可知:水泵、风机的流量(风量)与其转速成正比;水泵、风机的压力(扬程)与其转速的平方成正比,而水泵、风机的轴功率等于流量与压力的乘积,故水泵、风机的轴功率与其转速的三次方成正比(即与电源频率的三次方成正比)根据上述原理可知:改变水泵、风机的转速就可改变水泵、风机的功率。例如:将供电频率由50Hz降为45Hz,则P45/P50=453/503=0.729,即P45=0.729P50(P为电机轴功率);将供电频率由50Hz降为40Hz,则P40/P50=403/503=0.512,即P40=0.512P50(P为电机轴功率)。

由以上内容可以看出,用变频器进行流量(风量)控制时,可节约大量电能。中央空调系统在设计时是按现场最大冷量需求量来考虑的,其冷却泵,冷冻泵按单台设备的最大工况来考虑的,在实际使用中有90%多的时间,冷却泵、冷冻泵都工作在非满载状态下。而用阀门、自动阀调节不仅增大了系统节流损失,而且由于对空调的调节是阶段性的,造成整个空调系统工作在波动状态;而通过在冷却泵、冷冻泵上加装变频器则可一劳永逸地解决该问题,还可实现自动控制,并可通过变频节能收回投资。同时变频器的软启动功能及平滑调速的特点可实现对系统的平稳调节,使系统工作状态稳定,并延长机组及网管的使用寿命。 四 普通中央空调改造方案
根据该中央空调系统的配置情况可对冷却水系统,冷冻水系统及冷却塔风机系统进行变频改造。采用变频器配合可编程控制器组成控制单元,其中冷却水泵,冷冻水泵均采用温度自动闭环调节即用温度传感器对冷却水、冷冻水的水温进行采样,并转换成电信号(一般为4—20mA,0—10V等)后送至 PLC ,PLC 将该信号与设定
值进行比较运算后决定变频器输出频率,以达到改变冷冻水泵、冷却水泵转速从而
达到节能目的。冷却塔风机变频驱动:可编程控制器根据回水温度信号控制变频器驱动风机,使风机工作在最经济状态而节约大量电能。
注:可对其中一部分进行变频节能改造,也可对全部进行变频节能改造,改造部分越多,节能效果越佳。

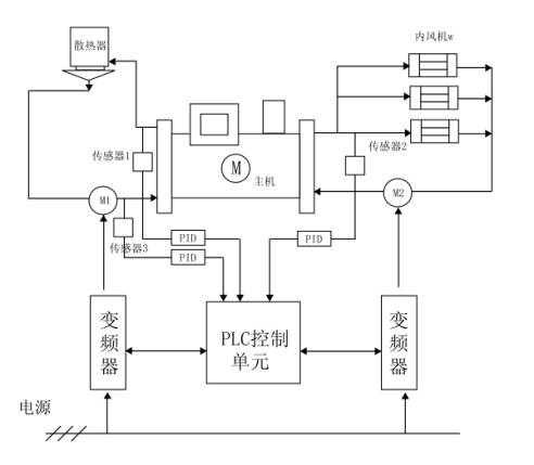
在冷却水,冷冻水循环系统,各装设一套变频器,其中冷却变频器供2台冷却水泵切换使用;冷冻变频器供2台冷冻水泵切换使用。(如图4)
其中冷却水循环系统,回水与出水温度之差,反应了需要进行交换的热量;根据
回水和出水温度之差,通过控制循环水的速度来控制热交换的速度,在满足系统冷却需要的前提下,达到节电的目的。温差大说明冷冻机组产生的热量大,应提高冷却泵的转速,增大循环速度,加速冷却水的降温;温差小,说明冷冻机组产生的热量小,可降低冷却泵的循环速度,以节约电能。采用变频调速器驱动,两台冷却泵互为备用,可编程控制器(PLC)根据传感器检测到的温差信号,同设定温差比较后控制变频器驱动电机运转。(PLC)先控制变频器软启动电动机M1,当 M1到达额定转速时,仍未达到设定温差值时,(PLC)控制M1切换到工频电网运行,然后再启动M2,经控制变频器调节电机M2运转,从而控制冷却水的循环速度;当电机M2工作在下限转速值时,如果检测值大于设定值,(PLC)控制电机M1停机,同时控制变频器调节电机M2转速从而达到设定要求。
在冷冻循环系统中,由于出水温度比较稳定,因此仅回水温度就足以反应了房间的温度,所以PLC可根据回水温度进行控制。回水温度高,说明房间温度高,应提高冷冻泵转速,加快冷冻水的循环;反之回水温度低说明房间温度低,可降低冷冻泵的转速,减缓冷冻水的循环速度,以节约能源(其控制过程同冷却泵循环系统类似)
工频/变频切换简图

本方案在保留原工频系统的基础上加装,与原工频系统之间仅设置连锁以确保系统工作安全。
五 、 普通中央空调改造后的性能
(1)、供水压力的保障
冷却(冷冻)水循环系统的变频节能在实际使用中要考虑水泵的转速与扬程的平方成正比的关系及水泵的转速与管损平方成正比的关系;在水泵的扬程随转速的降低而降低的同时管道损失也在降低,因此,系统对水泵扬程的实际需求一样要降低;而通过设定变频器下限频率的方法又可保证系统对水泵扬程的最低需求;
(2)、控制性能的提高
系统设备运行稳定,抗干扰能力强,软启动,高效节能,保护功能完善,可逻辑控制,操作简单安装方便,可实现工频、变频双回路控制,可自动切换,安全运行有保证,低噪音,环保效果显著等; (3)、节电效果显著
改造后的系统一般节电率在30%左右。
六 中央空调系统节电改造主要配置:
变频器 水温传感器
控制系统三菱可编程控制器; A/D、D/A扩展功能模块
主断路器 交流接触器
热过载继电器 电气柜
指示灯/转换开关/按钮 交流电压表、交流电流表、互感器
数码LED显示器 高稳定度开关电源
控制电源滤波器
