摘 要:济钢中板厂于2005年新上四辊粗轧机,主传动电控系统采用SIMADYN D全数字系统,调试结束后生产中存在稳定性差,咬钢过程中上下辊电流相差大,下辊电机震动噪音大等问题。本文通过对电机震动噪音大的分析,提出相应的方法,对以后类似情况的处理具有重要意义。
关键词:电机震荡;电控系统;全数字系统;负荷平衡
1 前 言
济南钢铁股份有限公司中板厂(简称济钢中板厂)于2005年新上一套四辊粗轧机,电控系统采用西门子SIMADYN D全数字系统。但投产后存在以下问题:
(1)系统稳定性不佳。
(2)系统有时不能实现负荷平衡控制,出现上下辊电机电流相差很大的现象。
(3)下辊电机噪音大且周期性出现,特别是咬钢过程中噪音特别明显。
针对以上问题,通过对电机本体的震荡分析及PDA记录的电机轧钢过程中的电压综合波形的分析找到原因,使问题得到解决,从而消除了电机的震荡噪音,使系统稳定运行。
2 系统简介
四辊主传动电动机为交交变频变流装置供电的交流同步机,控制装置采用SIEMENS公司SIMADYN D全数字矢量控制系统。
2.1交交变频主电路方案
2.1.1供电系统
电动机的主整流变压器一次侧为35KV供电,励磁变压器一次侧为6KV供电。
定子主回路由1台35KV高压开关对一台电机单独供电,同时,向上/下辊电机供电的主整流变压器接法互相错开,以减少供电高次谐波。
励磁回路由一台副边双分裂变压器为两台电机供电。
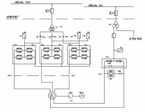
供电系统单线图如图所示:

电机的低压控制回路由35KV经一台25KVA的同步变压器供电。
2.1.2主回路系统结构概况
交交变频器由三台电网自然换流无环流可逆的三相桥式变流器组成,对应同步电机定子A,B,C三相,每相连接成三相桥式电路。三相交交变频器采用逻辑无环流、三相有中点方式,由副边三分裂整流变压器供电,每台电机整流变压器接法互相错开,以减少供电高次谐波。输出端采用星点联接,电机定子绕组为三相星接,电机星点和变频器星点独立。主回路系统结构原理图如图所示:

这种方案的优点是:可以采用交流偏置技术,使整流变压器二次电压降低、可控硅电压安全系数提高、变频器容量降低、电机内无三次谐波。
2.2 SIMADYN D硬件配置说明
在济钢中板厂四辊粗轧机主传动系统中,上/下辊每台同步电机都配有一套SIMADYN D控制系统,以完成各自的电机控制、保护和故障诊断等任务。
SIMADYN D控制系统硬件由双高度欧洲标准尺寸的高抗干扰和容错性的插入式线路板组成,模板按功能分为通用处理器板、特殊任务处理器板、存储器板、数字输入/输出板、模拟输入/输出板,根据不同的任务需要可任意配置。
外部开关信号通过输入/输出模块连接,这些标准接口模块提供电气隔离、信号的匹配和变换,用于操作监视和服务的外围装置通过总线或串行接口联接起来。
同时,SIMADYN D还提供多种通讯手段与其他设备、系统进行数据传输,包括控制装置与上位机间的通讯;控制装置之间的通讯以及与下位机间的数据传输等等。
SIMADYN D 系统硬件配置见附图。

2.3 SIMADYN D控制系统软件说明
本项目中SIMADYN D的四块处理器模板共同作用实现交交变频同步电机矢量变换运算。系统接收光电码盘反馈回的速度及位置信号,在PM6模板内完成速度控制及工艺运算,在另一块PM6模板内完成矢量变换控制运算,然后形成定子三相电流的设定值及转子激磁设定值,输入给EP22及PM6+ITDC模板,由EP22进行三相电流调节运算,由PM6+ITDC模板完成转子激磁电流调节运算。并输出晶闸管功率柜的触发脉冲,通过晶闸管功率柜控制同步电机。
3 济钢电机四辊轧机下辊电机震荡问题分析解决说明
3.1现象
济钢中板厂四辊轧机投产稳定运行后,出现系统稳定性差,上下辊电机电流差别大,下辊电机过钢时出现电机震动声音较大。
3.2分析
电机震荡可能由电机内部机械问题引起,或者是电机电磁噪声,由其输入电流电压引起。所以,首先要确定电机震荡是由机械问题还是电磁问题引起。
首先对电机本体的震荡噪音测得波形如下:
得出在不同转速下测定电机噪声频率,基本得出下辊电机噪声频率为50Hz。
用PDA记录轧钢时上下两辊电机综合电压波形如下: 

通过以上两种软件测的波形分析得出,下辊电机电压波形有震荡,且周期约为0.02s(X2-X1),即周期为50Hz,所以初步确定电机震动为下辊电机电源电压引起。
3.3为确定是否是电源电压引起的电机震荡,进行如下测量与分析:
(1)用示波器直接从ABC三相SE20.2接口板测量下辊电机电压实际值反馈波形,确定上图电压震荡由B相电压反馈震荡引起,其他A,C两相波形正常。
(2)用示波器经1:10变压器直接测量各个可控硅两端电压波形(在零电流的L1,L2,L3,L+,L-端两两组合测量可得到所有12个可控硅两端电压波形)。从波形上看,发现下辊B相L+和L2两端电压异常,即:正组第三个管子(V13)或反组第六个管子(V26)没有导通。
(3) 经过更换可控硅排除可控硅损坏情况。
(4) 断电,开放脉冲,检查触发脉冲是否加到可控硅上。逐个元件检查发现V26管子脉冲放大单元处没有触发脉冲,仔细追查最终确定下辊B相功率轨脉冲分配板X1哈丁插口V26对应插针松动,触发脉冲没有到达V26的脉冲放大单元。所以V26不能出发,从而出现每隔一个电源周期(50Hz,0.02S)都会出现一个桥臂不导通的情况,从而给B相电压波形带来周期性脉动。
(5) 把从SD过来的脉冲触发电缆哈丁插头更换到该脉冲分配板备用口X2上后,重新测量各个硅的触发脉冲,均存在。重新上电后转车,测量B相及综合电压波形。发现一切正常,上下辊一致。电机噪声消除。问题得以解决。
(6) 正常电压波形如下所示: 
4结束语
经过对电控系统程序的优化及对各个接口处理后,电机的震荡噪音得以消除,并且提高了系统的稳定性,实现了负荷平衡控制功能。使轧机稳定运行,迅速达产达效。
通过对济钢中板厂四辊粗轧机下辊电机的震荡噪音的分析及处理方法,使我们对大功率交流电机出现震荡时有了初步的处理经验,对以后处理类似情况具有重要意义。
