摘要:本文论述了高压变频器" title="高压变频器">高压变频器" title="高压变频器">高压变频器" title="高压变频器">高压变频器" title="高压变频器">高压变频器" title="高压变频器">高压变频器" title="高压变频器">高压变频器" title="高压变频器">高压变频器" title="高压变频器">高压变频器" title="高压变频器">高压变频器" title="高压变频器">高压变频器" title="高压变频器">高压变频器" title="高压变频器">高压变频器" title="高压变频器">高压变频器" title="高压变频器">高压变频器" title="高压变频器">高压变频器" title="高压变频器">高压变频器" title="高压变频器">高压变频器" title="高压变频器">高压变频器" title="高压变频器">高压变频器" title="高压变频器">高压变频器" title="高压变频器">高压变频器" title="高压变频器">高压变频器" title="高压变频器">高压变频器" title="高压变频器">高压变频器" title="高压变频器">高压变频器" title="高压变频器">高压变频器" title="高压变频器">高压变频器" title="高压变频器">高压变频器" title="高压变频器">高压变频器" title="高压变频器">高压变频器" title="高压变频器">高压变频器" title="高压变频器">高压变频器" title="高压变频器">高压变频器" title="高压变频器">高压变频器" title="高压变频器">高压变频器" title="高压变频器">高压变频器" title="高压变频器">高压变频器" title="高压变频器">高压变频器" title="高压变频器">高压变频器" title="高压变频器">高压变频器" title="高压变频器">高压变频器" title="高压变频器">高压变频器" title="高压变频器">高压变频器" title="高压变频器">高压变频器" title="高压变频器">高压变频器" title="高压变频器">高压变频器" title="高压变频器">高压变频器" title="高压变频器">高压变频器" title="高压变频器">高压变频器" title="高压变频器">高压变频器" title="高压变频器">高压变频器" title="高压变频器">高压变频器" title="高压变频器">高压变频器" title="高压变频器">高压变频器" title="高压变频器">高压变频器" title="高压变频器">高压变频器" title="高压变频器">高压变频器" title="高压变频器">高压变频器" title="高压变频器">高压变频器" title="高压变频器">高压变频器" title="高压变频器">高压变频器" title="高压变频器">高压变频器" title="高压变频器">高压变频器" title="高压变频器">高压变频器" title="高压变频器">高压变频器" title="高压变频器">高压变频器" title="高压变频器">高压变频器" title="高压变频器">高压变频器" title="高压变频器">高压变频器" title="高压变频器">高压变频器" title="高压变频器">高压变频器" title="高压变频器">高压变频器" title="高压变频器">高压变频器" title="高压变频器">高压变频器" title="高压变频器">高压变频器" title="高压变频器">高压变频器" title="高压变频器">高压变频器" title="高压变频器">高压变频器" title="高压变频器">高压变频器" title="高压变频器">高压变频器" title="高压变频器">高压变频器" title="高压变频器">高压变频器" title="高压变频器">高压变频器" title="高压变频器">高压变频器" title="高压变频器">高压变频器" title="高压变频器">高压变频器" title="高压变频器">高压变频器" title="高压变频器">高压变频器" title="高压变频器">高压变频器" title="高压变频器">高压变频器" title="高压变频器">高压变频器" title="高压变频器">高压变频器" title="高压变频器">高压变频器" title="高压变频器">高压变频器" title="高压变频器">高压变频器" title="高压变频器">高压变频器" title="高压变频器">高压变频器" title="高压变频器">高压变频器" title="高压变频器">高压变频器" title="高压变频器">高压变频器" title="高压变频器">高压变频器" title="高压变频器">高压变频器" title="高压变频器">高压变频器" title="高压变频器">高压变频器" title="高压变频器">高压变频器" title="高压变频器">高压变频器" title="高压变频器">高压变频器" title="高压变频器">高压变频器" title="高压变频器">高压变频器" title="高压变频器">高压变频器" title="高压变频器">高压变频器" title="高压变频器">高压变频器" title="高压变频器">高压变频器" title="高压变频器">高压变频器" title="高压变频器">高压变频器" title="高压变频器">高压变频器" title="高压变频器">高压变频器" title="高压变频器">高压变频器" title="高压变频器">高压变频器" title="高压变频器">高压变频器" title="高压变频器">高压变频器" title="高压变频器">高压变频器" title="高压变频器">高压变频器" title="高压变频器">高压变频器" title="高压变频器">高压变频器" title="高压变频器">高压变频器" title="高压变频器">高压变频器" title="高压变频器">高压变频器" title="高压变频器">高压变频器" title="高压变频器">高压变频器" title="高压变频器">高压变频器" title="高压变频器">高压变频器" title="高压变频器">高压变频器" title="高压变频器">高压变频器" title="高压变频器">高压变频器" title="高压变频器">高压变频器" title="高压变频器">高压变频器" title="高压变频器">高压变频器" title="高压变频器">高压变频器" title="高压变频器">高压变频器" title="高压变频器">高压变频器" title="高压变频器">高压变频器" title="高压变频器">高压变频器" title="高压变频器">高压变频器" title="高压变频器">高压变频器" title="高压变频器">高压变频器" title="高压变频器">高压变频器" title="高压变频器">高压变频器" title="高压变频器">高压变频器" title="高压变频器">高压变频器" title="高压变频器">高压变频器" title="高压变频器">高压变频器" title="高压变频器">高压变频器" title="高压变频器">高压变频器" title="高压变频器">高压变频器" title="高压变频器">高压变频器" title="高压变频器">高压变频器" title="高压变频器">高压变频器" title="高压变频器">高压变频器" title="高压变频器">高压变频器" title="高压变频器">高压变频器" title="高压变频器">高压变频器" title="高压变频器">高压变频器" title="高压变频器">高压变频器" title="高压变频器">高压变频器" title="高压变频器">高压变频器" title="高压变频器">高压变频器" title="高压变频器">高压变频器" title="高压变频器">高压变频器" title="高压变频器">高压变频器" title="高压变频器">高压变频器" title="高压变频器">高压变频器" title="高压变频器">高压变频器" title="高压变频器">高压变频器" title="高压变频器">高压变频器" title="高压变频器">高压变频器" title="高压变频器">高压变频器" title="高压变频器">高压变频器" title="高压变频器">高压变频器" title="高压变频器">高压变频器" title="高压变频器">高压变频器" title="高压变频器">高压变频器" title="高压变频器">高压变频器" title="高压变频器">高压变频器" title="高压变频器">高压变频器" title="高压变频器">高压变频器" title="高压变频器">高压变频器" title="高压变频器">高压变频器" title="高压变频器">高压变频器" title="高压变频器">高压变频器" title="高压变频器">高压变频器" title="高压变频器">高压变频器" title="高压变频器">高压变频器" title="高压变频器">高压变频器" title="高压变频器">高压变频器" title="高压变频器">高压变频器" title="高压变频器">高压变频器" title="高压变频器">高压变频器" title="高压变频器">高压变频器" title="高压变频器">高压变频器" title="高压变频器">高压变频器" title="高压变频器">高压变频器" title="高压变频器">高压变频器" title="高压变频器">高压变频器" title="高压变频器">高压变频器" title="高压变频器">高压变频器" title="高压变频器">高压变频器" title="高压变频器">高压变频器" title="高压变频器">高压变频器" title="高压变频器">高压变频器" title="高压变频器">高压变频器" title="高压变频器">高压变频器" title="高压变频器">高压变频器" title="高压变频器">高压变频器" title="高压变频器">高压变频器" title="高压变频器">高压变频器" title="高压变频器">高压变频器" title="高压变频器">高压变频器" title="高压变频器">高压变频器" title="高压变频器">高压变频器" title="高压变频器">高压变频器" title="高压变频器">高压变频器" title="高压变频器">高压变频器" title="高压变频器">高压变频器" title="高压变频器">高压变频器" title="高压变频器">高压变频器" title="高压变频器">高压变频器" title="高压变频器">高压变频器" title="高压变频器">高压变频器" title="高压变频器">高压变频器" title="高压变频器">高压变频器" title="高压变频器">高压变频器" title="高压变频器">高压变频器" title="高压变频器">高压变频器" title="高压变频器">高压变频器" title="高压变频器">高压变频器" title="高压变频器">高压变频器" title="高压变频器">高压变频器" title="高压变频器">高压变频器" title="高压变频器">高压变频器" title="高压变频器">高压变频器" title="高压变频器">高压变频器" title="高压变频器">高压变频器" title="高压变频器">高压变频器" title="高压变频器">高压变频器" title="高压变频器">高压变频器" title="高压变频器">高压变频器" title="高压变频器">高压变频器" title="高压变频器">高压变频器" title="高压变频器">高压变频器" title="高压变频器">高压变频器" title="高压变频器">高压变频器" title="高压变频器">高压变频器" title="高压变频器">高压变频器" title="高压变频器">高压变频器" title="高压变频器">高压变频器" title="高压变频器">高压变频器" title="高压变频器">高压变频器" title="高压变频器">高压变频器" title="高压变频器">高压变频器" title="高压变频器">高压变频器" title="高压变频器">高压变频器" title="高压变频器">高压变频器" title="高压变频器">高压变频器" title="高压变频器">高压变频器" title="高压变频器">高压变频器" title="高压变频器">高压变频器" title="高压变频器">高压变频器" title="高压变频器">高压变频器" title="高压变频器">高压变频器" title="高压变频器">高压变频器" title="高压变频器">高压变频器" title="高压变频器">高压变频器" title="高压变频器">高压变频器" title="高压变频器">高压变频器" title="高压变频器">高压变频器" title="高压变频器">高压变频器" title="高压变频器">高压变频器" title="高压变频器">高压变频器" title="高压变频器">高压变频器" title="高压变频器">高压变频器" title="高压变频器">高压变频器" title="高压变频器">高压变频器" title="高压变频器">高压变频器" title="高压变频器">高压变频器" title="高压变频器">高压变频器" title="高压变频器">高压变频器" title="高压变频器">高压变频器" title="高压变频器">高压变频器" title="高压变频器">高压变频器" title="高压变频器">高压变频器" title="高压变频器">高压变频器" title="高压变频器">高压变频器" title="高压变频器">高压变频器" title="高压变频器">高压变频器" title="高压变频器">高压变频器" title="高压变频器">高压变频器" title="高压变频器">高压变频器" title="高压变频器">高压变频器" title="高压变频器">高压变频器" title="高压变频器">高压变频器" title="高压变频器">高压变频器" title="高压变频器">高压变频器" title="高压变频器">高压变频器" title="高压变频器">高压变频器" title="高压变频器">高压变频器" title="高压变频器">高压变频器" title="高压变频器">高压变频器" title="高压变频器">高压变频器" title="高压变频器">高压变频器" title="高压变频器">高压变频器" title="高压变频器">高压变频器" title="高压变频器">高压变频器" title="高压变频器">高压变频器" title="高压变频器">高压变频器" title="高压变频器">高压变频器" title="高压变频器">高压变频器" title="高压变频器">高压变频器" title="高压变频器">高压变频器" title="高压变频器">高压变频器" title="高压变频器">高压变频器" title="高压变频器">高压变频器" title="高压变频器">高压变频器" title="高压变频器">高压变频器" title="高压变频器">高压变频器" title="高压变频器">高压变频器" title="高压变频器">高压变频器" title="高压变频器">高压变频器" title="高压变频器">高压变频器" title="高压变频器">高压变频器" title="高压变频器">高压变频器" title="高压变频器">高压变频器" title="高压变频器">高压变频器" title="高压变频器">高压变频器" title="高压变频器">高压变频器" title="高压变频器">高压变频器" title="高压变频器">高压变频器" title="高压变频器">高压变频器" title="高压变频器">高压变频器" title="高压变频器">高压变频器" title="高压变频器">高压变频器" title="高压变频器">高压变频器" title="高压变频器">高压变频器" title="高压变频器">高压变频器" title="高压变频器">高压变频器" title="高压变频器">高压变频器" title="高压变频器">高压变频器" title="高压变频器">高压变频器" title="高压变频器">高压变频器" title="高压变频器">高压变频器" title="高压变频器">高压变频器" title="高压变频器">高压变频器" title="高压变频器">高压变频器" title="高压变频器">高压变频器" title="高压变频器">高压变频器" title="高压变频器">高压变频器" title="高压变频器">高压变频器" title="高压变频器">高压变频器" title="高压变频器">高压变频器" title="高压变频器">高压变频器" title="高压变频器">高压变频器" title="高压变频器">高压变频器" title="高压变频器">高压变频器" title="高压变频器">高压变频器" title="高压变频器">高压变频器" title="高压变频器">高压变频器" title="高压变频器">高压变频器" title="高压变频器">高压变频器" title="高压变频器">高压变频器" title="高压变频器">高压变频器" title="高压变频器">高压变频器" title="高压变频器">高压变频器" title="高压变频器">高压变频器" title="高压变频器">高压变频器" title="高压变频器">高压变频器" title="高压变频器">高压变频器" title="高压变频器">高压变频器" title="高压变频器">高压变频器" title="高压变频器">高压变频器" title="高压变频器">高压变频器" title="高压变频器">高压变频器" title="高压变频器">高压变频器" title="高压变频器">高压变频器" title="高压变频器">高压变频器" title="高压变频器">高压变频器" title="高压变频器">高压变频器" title="高压变频器">高压变频器" title="高压变频器">高压变频器" title="高压变频器">高压变频器" title="高压变频器">高压变频器" title="高压变频器">高压变频器" title="高压变频器">高压变频器" title="高压变频器">高压变频器" title="高压变频器">高压变频器" title="高压变频器">高压变频器" title="高压变频器">高压变频器" title="高压变频器">高压变频器" title="高压变频器">高压变频器" title="高压变频器">高压变频器" title="高压变频器">高压变频器" title="高压变频器">高压变频器" title="高压变频器">高压变频器" title="高压变频器">高压变频器" title="高压变频器">高压变频器" title="高压变频器">高压变频器" title="高压变频器">高压变频器" title="高压变频器">高压变频器" title="高压变频器">高压变频器" title="高压变频器">高压变频器" title="高压变频器">高压变频器" title="高压变频器">高压变频器" title="高压变频器">高压变频器" title="高压变频器">高压变频器" title="高压变频器">高压变频器" title="高压变频器">高压变频器" title="高压变频器">高压变频器" title="高压变频器">高压变频器" title="高压变频器">高压变频器" title="高压变频器">高压变频器" title="高压变频器">高压变频器" title="高压变频器">高压变频器" title="高压变频器">高压变频器" title="高压变频器">高压变频器" title="高压变频器">高压变频器" title="高压变频器">高压变频器" title="高压变频器">高压变频器" title="高压变频器">高压变频器" title="高压变频器">高压变频器" title="高压变频器">高压变频器" title="高压变频器">高压变频器" title="高压变频器">高压变频器" title="高压变频器">高压变频器" title="高压变频器">高压变频器" title="高压变频器">高压变频器" title="高压变频器">高压变频器" title="高压变频器">高压变频器" title="高压变频器">高压变频器" title="高压变频器">高压变频器" title="高压变频器">高压变频器" title="高压变频器">高压变频器" title="高压变频器">高压变频器" title="高压变频器">高压变频器" title="高压变频器">高压变频器" title="高压变频器">高压变频器" title="高压变频器">高压变频器" title="高压变频器">高压变频器" title="高压变频器">高压变频器" title="高压变频器">高压变频器" title="高压变频器">高压变频器" title="高压变频器">高压变频器" title="高压变频器">高压变频器" title="高压变频器">高压变频器" title="高压变频器">高压变频器" title="高压变频器">高压变频器" title="高压变频器">高压变频器" title="高压变频器">高压变频器" title="高压变频器">高压变频器" title="高压变频器">高压变频器" title="高压变频器">高压变频器" title="高压变频器">高压变频器" title="高压变频器">高压变频器" title="高压变频器">高压变频器" title="高压变频器">高压变频器" title="高压变频器">高压变频器" title="高压变频器">高压变频器" title="高压变频器">高压变频器" title="高压变频器">高压变频器" title="高压变频器">高压变频器" title="高压变频器">高压变频器" title="高压变频器">高压变频器" title="高压变频器">高压变频器" title="高压变频器">高压变频器" title="高压变频器">高压变频器" title="高压变频器">高压变频器" title="高压变频器">高压变频器" title="高压变频器">高压变频器" title="高压变频器">高压变频器" title="高压变频器">高压变频器" title="高压变频器">高压变频器" title="高压变频器">高压变频器" title="高压变频器">高压变频器" title="高压变频器">高压变频器" title="高压变频器">高压变频器" title="高压变频器">高压变频器" title="高压变频器">高压变频器" title="高压变频器">高压变频器" title="高压变频器">高压变频器" title="高压变频器">高压变频器" title="高压变频器">高压变频器" title="高压变频器">高压变频器" title="高压变频器">高压变频器" title="高压变频器">高压变频器" title="高压变频器">高压变频器" title="高压变频器">高压变频器" title="高压变频器">高压变频器" title="高压变频器">高压变频器" title="高压变频器">高压变频器" title="高压变频器">高压变频器" title="高压变频器">高压变频器" title="高压变频器">高压变频器" title="高压变频器">高压变频器" title="高压变频器">高压变频器" title="高压变频器">高压变频器" title="高压变频器">高压变频器" title="高压变频器">高压变频器" title="高压变频器">高压变频器" title="高压变频器">高压变频器" title="高压变频器">高压变频器" title="高压变频器">高压变频器" title="高压变频器">高压变频器" title="高压变频器">高压变频器" title="高压变频器">高压变频器" title="高压变频器">高压变频器" title="高压变频器">高压变频器" title="高压变频器">高压变频器" title="高压变频器">高压变频器" title="高压变频器">高压变频器" title="高压变频器">高压变频器" title="高压变频器">高压变频器" title="高压变频器">高压变频器" title="高压变频器">高压变频器" title="高压变频器">高压变频器" title="高压变频器">高压变频器" title="高压变频器">高压变频器" title="高压变频器">高压变频器" title="高压变频器">高压变频器" title="高压变频器">高压变频器" title="高压变频器">高压变频器" title="高压变频器">高压变频器" title="高压变频器">高压变频器" title="高压变频器">高压变频器" title="高压变频器">高压变频器" title="高压变频器">高压变频器" title="高压变频器">高压变频器" title="高压变频器">高压变频器" title="高压变频器">高压变频器" title="高压变频器">高压变频器" title="高压变频器">高压变频器" title="高压变频器">高压变频器" title="高压变频器">高压变频器" title="高压变频器">高压变频器" title="高压变频器">高压变频器" title="高压变频器">高压变频器" title="高压变频器">高压变频器" title="高压变频器">高压变频器" title="高压变频器">高压变频器" title="高压变频器">高压变频器" title="高压变频器">高压变频器" title="高压变频器">高压变频器" title="高压变频器">高压变频器" title="高压变频器">高压变频器" title="高压变频器">高压变频器" title="高压变频器">高压变频器" title="高压变频器">高压变频器" title="高压变频器">高压变频器" title="高压变频器">高压变频器" title="高压变频器">高压变频器" title="高压变频器">高压变频器" title="高压变频器">高压变频器" title="高压变频器">高压变频器" title="高压变频器">高压变频器" title="高压变频器">高压变频器" title="高压变频器">高压变频器" title="高压变频器">高压变频器" title="高压变频器">高压变频器" title="高压变频器">高压变频器" title="高压变频器">高压变频器" title="高压变频器">高压变频器" title="高压变频器">高压变频器" title="高压变频器">高压变频器" title="高压变频器">高压变频器" title="高压变频器">高压变频器" title="高压变频器">高压变频器" title="高压变频器">高压变频器" title="高压变频器">高压变频器" title="高压变频器">高压变频器" title="高压变频器">高压变频器" title="高压变频器">高压变频器" title="高压变频器">高压变频器" title="高压变频器">高压变频器" title="高压变频器">高压变频器" title="高压变频器">高压变频器" title="高压变频器">高压变频器" title="高压变频器">高压变频器" title="高压变频器">高压变频器" title="高压变频器">高压变频器" title="高压变频器">高压变频器" title="高压变频器">高压变频器" title="高压变频器">高压变频器" title="高压变频器">高压变频器" title="高压变频器">高压变频器" title="高压变频器">高压变频器" title="高压变频器">高压变频器" title="高压变频器">高压变频器" title="高压变频器">高压变频器" title="高压变频器">高压变频器" title="高压变频器">高压变频器" title="高压变频器">高压变频器" title="高压变频器">高压变频器" title="高压变频器">高压变频器" title="高压变频器">高压变频器" title="高压变频器">高压变频器" title="高压变频器">高压变频器" title="高压变频器">高压变频器" title="高压变频器">高压变频器" title="高压变频器">高压变频器" title="高压变频器">高压变频器" title="高压变频器">高压变频器" title="高压变频器">高压变频器" title="高压变频器">高压变频器" title="高压变频器">高压变频器" title="高压变频器">高压变频器" title="高压变频器">高压变频器" title="高压变频器">高压变频器" title="高压变频器">高压变频器" title="高压变频器">高压变频器" title="高压变频器">高压变频器" title="高压变频器">高压变频器" title="高压变频器">高压变频器" title="高压变频器">高压变频器" title="高压变频器">高压变频器" title="高压变频器">高压变频器" title="高压变频器">高压变频器" title="高压变频器">高压变频器" title="高压变频器">高压变频器" title="高压变频器">高压变频器" title="高压变频器">高压变频器" title="高压变频器">高压变频器" title="高压变频器">高压变频器" title="高压变频器">高压变频器" title="高压变频器">高压变频器" title="高压变频器">高压变频器" title="高压变频器">高压变频器" title="高压变频器">高压变频器" title="高压变频器">高压变频器" title="高压变频器">高压变频器" title="高压变频器">高压变频器" title="高压变频器">高压变频器" title="高压变频器">高压变频器" title="高压变频器">高压变频器" title="高压变频器">高压变频器" title="高压变频器">高压变频器" title="高压变频器">高压变频器" title="高压变频器">高压变频器" title="高压变频器">高压变频器" title="高压变频器">高压变频器" title="高压变频器">高压变频器" title="高压变频器">高压变频器" title="高压变频器">高压变频器" title="高压变频器">高压变频器" title="高压变频器">高压变频器" title="高压变频器">高压变频器" title="高压变频器">高压变频器" title="高压变频器">高压变频器" title="高压变频器">高压变频器" title="高压变频器">高压变频器" title="高压变频器">高压变频器" title="高压变频器">高压变频器" title="高压变频器">高压变频器" title="高压变频器">高压变频器" title="高压变频器">高压变频器" title="高压变频器">高压变频器" title="高压变频器">高压变频器" title="高压变频器">高压变频器" title="高压变频器">高压变频器" title="高压变频器">高压变频器" title="高压变频器">高压变频器" title="高压变频器">高压变频器" title="高压变频器">高压变频器" title="高压变频器">高压变频器" title="高压变频器">高压变频器" title="高压变频器">高压变频器" title="高压变频器">高压变频器" title="高压变频器">高压变频器" title="高压变频器">高压变频器" title="高压变频器">高压变频器" title="高压变频器">高压变频器" title="高压变频器">高压变频器" title="高压变频器">高压变频器" title="高压变频器">高压变频器" title="高压变频器">高压变频器" title="高压变频器">高压变频器" title="高压变频器">高压变频器" title="高压变频器">高压变频器" title="高压变频器">高压变频器" title="高压变频器">高压变频器" title="高压变频器">高压变频器" title="高压变频器">高压变频器" title="高压变频器">高压变频器" title="高压变频器">高压变频器" title="高压变频器">高压变频器" title="高压变频器">高压变频器" title="高压变频器">高压变频器" title="高压变频器">高压变频器" title="高压变频器">高压变频器" title="高压变频器">高压变频器" title="高压变频器">高压变频器" title="高压变频器">高压变频器" title="高压变频器">高压变频器" title="高压变频器">高压变频器" title="高压变频器">高压变频器" title="高压变频器">高压变频器" title="高压变频器">高压变频器" title="高压变频器">高压变频器" title="高压变频器">高压变频器" title="高压变频器">高压变频器的性能特点及系统原理,从节能、高效、环保分析了高压变频器在镇江电厂凝结水泵上的应用。
关键词:高压变频器 凝结水泵 单元串联
Abstract: This paper simply introduce the performance features and system theory of high-voltage inverter. Through the analysis of energy saving, high effection and environment protection, etc, The technological upgrading scheme is given in zhenjiang Power Plant. The application situation and energy-saving of the inverter are also introduced.
1 引言
凝结泵是汽轮机热力系统中的主要辅机设备之一,它的作用是把凝汽水箱的凝结水经低压加热器加热后送入除氧器内维持除氧器水位平衡。系统采用传统的配置,凝结水通过凝结水泵升压后,经过轴封加热器、4台低压加热器后送入除氧器。维持凝结水泵连续、稳定运行是保持电厂安全、经济生产的一个重要方面。
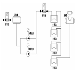
凝结水系统的工艺简图如图1所示。

图1:凝结水系统的工艺简图
镇江发电有限公司#5、6机凝结水泵参数如下:
#5、6机凝结泵电机
电动机型号:YKSL630-4
额定功率: 2000kW
额定电压: 6kV
额定电流: 226.4 A
额定转速: 1489rpm转/分
功率因数: 0.89
绝缘等级: F
数量:4台
电气控制方式:DCS集中控制
拖动方式:靠背轮联结
由于凝结水泵用电机的容量本身裕量较大,,其消耗电能较大。随着节能降耗的需要和高压变频技术发展,结合设备运行现状,决定在#5、#6机凝结水泵上进行变频改造。在#5、#6号机上采用天津一清节能电气设备有限公司的ZYQ-VERT-A2000/06高压变频器。
2 凝结水泵运行工艺和变频改造技术方案
2.1 #5、#6号运行工况
调节凝汽器内的水位是凝结泵运行中的一项主要工作。在正常运行状态下,凝汽器内的水位不能过高或过低。当机组负荷升高时,凝结水量增加,凝汽器内的水位相应上升。当机组负荷降低时,凝汽器内水位相应降低。
没有使用变频器之前,凝汽器内的水位调整是通过改变凝结水泵出口阀门的开度进行的,调节线性度差,大量能量在阀门上损耗。同时由于频繁的对阀门进行操作,导致阀门的可靠性下降,影响机组的稳定运行。
使用高压变频器后,凝结水泵出口阀门不需要频繁调整,阀门开度保持在一个比较大的范围内,通过调节变频器的输出频率改变电机的转速,达到调节出口流量的目的,满足运行工况的要求。
#5机、#6机配备有2台6kV/2000kW凝结水泵电机。
2.2 #5、#6号机技术改造方案
在不使用变频器的情况下,凝汽器内的水位调整是通过改变凝结水泵出口阀门的开度进行的,调节线性度差,存在节流损失,造成电能的浪费。另一方面,频繁对阀门进行调节,也造成了阀门的可靠性下降,影响机组的稳定运行。为了进一步优化凝结水泵运行工况,节省电能,需要对#5、#6机凝结水泵电机进行高压变频改造。

根据用户要求,系统暂时不配备旁路柜,变频器留有与高压柜接口:
●合闸闭锁:将变频器“合闸允许”信号串入高压合闸回路,变频器故障或不就绪时,上级高压开关(断路器DL)合闸不允许;
●故障分闸:将变频器“高压分断”信号并入高压分闸回路,当变频器出现故障时,分断变频器高压输入;
●保护:保持原有对电机的保护及其整定值不变。
变频器故障时,“高压分断”闭合,切断变频器高压输入电源,同时“合闸允许”断开,高压不能投入。此时,若备用机组投入允许,则系统自动将备用机组投入工频运行。
#5、#6号机采用一拖一方式,由于凝结水泵运行过程中,机组负荷变化较大,调节速度要快,因此要求变频器有过载能力以及过流保护措施。
在控制方面,DCS根据机组负荷、除氧器的水位给定速度运行信号(4-20mA标准信号),送给变频器;变频器根据给定的速度信号调节水泵电机的转速。
3.凝泵调速后的其它优点
变频调速不仅节能效益显著,而且可以明显改善系统的安全可靠性,有以下几个方面的优点。
※ 减少电机启动时的电流冲击
电机直接启动时的最大启动电流为额定电流的7倍,星角启动为4.5倍,电机软启动器也要达到2.5倍,变频起动时基本没有冲击。
※ 延长设备寿命
采用变频调速后,低负荷时避免了泵内发生汽蚀,同时变频调速没有应力负载作用于轴承上,延长了轴承的寿命。
※ 提高管系可靠性
变速调速运行时,改善了由于阀门调节时对管系的冲击,这样降低了泵及系统的噪音,改善了运行环境。
4.总结
江苏镇江发电有限公司是一个按照现代企业制度建立起来的火力发电企业。近年来,随着电力体制改革和电力市场化进程的不断推进,电力行业进入了一个新时期。求效益,谋发展,成为当前发电企业突出的主题。节能工作事关发电企业效益,得到各方面高度重视,节能不仅成为企业自身的需要,也是国家和社会的共同要求。环保节能、清洁生产被广泛倡导;各种节能新技术、新产品不断出现,节能工作进入新的阶段;同时,发电企业面临着新的煤炭形势和电网日益艰巨的调峰任务,节能工作遇到了新挑战。因此,如何更新理念,与时俱进,积极开拓节能工作新思路,是谋求企业经济效益提高,增强企业竞争力的重要基础。
