防雷开关电源电路的设计方案
一般建筑物上的避雷针只能预防直击雷,而强大的电磁场产生的感应雷和脉冲电压却能潜入室内危及电视、电话及电子仪表等用电设备。特别是太阳能控制仪表,由于太阳能安装位置的特殊情况,其使用稳定性是广大开发人员一直关注的重点。
瞬间高电压的雷击浪涌以及信号系统浪涌是引起仪表稳定性差的重要原因,信号系统浪涌电压的主要来源是感应雷击、电磁干扰(EMI)、无线电干扰和静电干扰。金属物体(如电话线)受到这些干扰信号的影响,会使传输中的数据产生误码,影响传输的准确性和传输速率。如何设计防雷电路成为仪表研发的关键问题。
议题内容:
雷击浪涌分析
防雷击浪涌电路的设计
解决方案:
应用将压敏电阻和陶瓷气体放电管的单相并联
使用线绕电阻断开电路
雷击浪涌分析
最常见的电子设备危害不是由于直接雷击引起的,而是由于雷击发生时在电源和通讯线路中感应的电流浪涌引起的。一方面由于电子设备内部结构高度集成化(VLSI芯片),从而造成设备耐压、耐过电流的水平下降,对雷电(包括感应雷及操作过电压浪涌)的承受能力下降,另一方面由于信号来源路径增多,系统较以前更容易遭受雷电波侵入。浪涌电压可以从电源线或信号线等途径窜入电脑设备,我们就这两方面分别讨论:
1)电源浪涌
电源浪涌并不仅源于雷击,当电力系统出现短路故障、投切大负荷时都会产生电源浪涌,电网绵延千里,不论是雷击还是线路浪涌发生的几率都很高。当距你几百公里的远方发生了雷击时,雷击浪涌通过电网光速传输,经过变电站等衰减,到你的电脑时可能仍然有上千伏,这个高压很短,只有几十到几百个微秒,或者不足以烧毁电脑,但是对于电脑内部的开云棋牌官网在线客服元件却有很大的损害,正象旧音响的杂音比新的要大是因为内部元件受到损害一样,随着这些损害的加深,电脑也逐渐变的越来越不稳定,或有可能造成您重要数据的丢失。
美国GE公司测定一般家庭、饭店、公寓等低压配电线(110V)在10000小时(约一年零两个月)内在线间发生的超出原工作电压一倍以上的浪涌电压次数达到800余次,其中超过1000V的就有300余次。这样的浪涌电压完全有可能一次性将电子设备损坏。
2)信号系统浪涌
信号系统浪涌电压的主要来源是感应雷击、电磁干扰、无线电干扰和静电干扰。金属物体(如电话线)受到这些干扰信号的影响,会使传输中的数据产生误码,影响传输的准确性和传输速率。排除这些干扰将会改善网络的传输状况。
基于以上的技术缺陷和状况,本文根据实际使用设计了一种基于压敏电阻和陶瓷气体放电管的单相并联式抗雷击浪涌的开关电源电路。
防雷击浪涌电路的设计
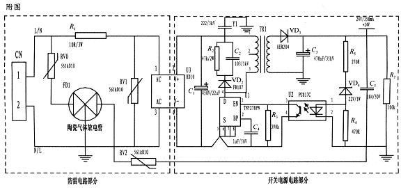
本文所设计的是一种基于压敏电阻和陶瓷气体放电管的单相并联式抗雷击浪涌电路,并将其应用到仪表的开关电源上。整个电路包括防雷电路和开关电源电路,其中防雷电路采用3个压敏电阻和一个陶瓷气体放电管组成复合式对称电路,共模、差摸全保护。与经典的开关电源电路组成防雷仪表的电源电路,采用压敏电阻并联,延长使用寿命,在压敏电阻短路失效后与开关电源电路分离,不会引起失火。
为了实现上述目的所采取的设计方案是:将压敏电阻和陶瓷气体放电管的单相并联式抗雷击浪涌电路应用到仪表的电源上。主要分为防雷电路部分和开关电源电路部分,电路简单,采用复合式对称电路,共模、差摸全保护,可以不分L、N端连接。使压敏电阻RV1位于贴片整流模块前端分别与电源L、N并联,主要来钳位L、N线间电压,压敏电阻RV0、RV2与陶瓷气体放电管FD1串联后接地,RV0与FD1串联主要是泄放L线上感应雷击浪涌电流,RV2与FD1串联主要是泄放由信号口串人24V参考电位上的能量,RV0、RV2短路失效后,FD1可将其与电源电路分离,不会导致失火现象。
RV1前端线路上串联了一个线绕电阻,当此RV1短路失效时,线绕电阻可起到保险丝的作用,将短路电路断开,压敏电阻属电压钳位型保护器件,其钳位电压点即压敏电阻参数选择相对比较重要(选压敏电压高一点的,通流量大一些的更安全、耐用,故障率低);根据通流容量要求选择外形尺寸和封装形式,本电路中采用561k-10D的压敏电阻与陶瓷气体放电管串联来延长使用寿命和确保安全。
陶瓷气体放电管的通流容量根据要求的通流容量选择,电路采用3RM470L-7.5-L,通流量为5000A。线绕电阻R1起限流分压作用;贴片整流模块为开关电源电路前端整流作用,C1为高压滤波电容,Y1为去耦电容,电阻R2和电容C2及VD2组成开关电源芯片MOS管的吸收钳位电路,保护芯片,开关电源芯片采用PI公司的TNY27系列,TR1为高频变压器,VD3、C3构成高频变压器次级滤波,U2、VD4、R3、R4、R5构成开关电源电路的反馈电路,可将变压器次级输出电压稳定在设计值,此防雷抗浪涌电路在实际使用中取得了较好的效果。

基于压敏电阻和陶瓷气体放电管的单项并联式防雷电路在近年的太阳能控制仪表开发中逐渐被广大设计人员所青睐,本文所设计的电路就其严谨性,完全符合国标GB/T17626.5的试验标准。在实际使用中可以空出PCB板的空间来为开发者提供随心所欲的设计舞台。
