四元红外探测器采用光敏元件,只有每个探测器都探测到信号时才触发报警。比普通双元红外和幕帘式探测器有更强的抗误报能力和更好的探测性能。有侵入方向识别能力,用户从内到外闯入警戒区,不会触发报警,只有非法入侵都从外界侵入才会触发报警,极大地方便了用户在设防的警戒区域内活动,同时又不触发报警系统,真正地实现“零误报”。并且其外围器件很少,节约了空间和成本及调试时间,提高整机可靠性。
l 红外采集模块
红外探测器是一种辐射能转换器,主要用于将接收到的红外辐射能转换为便于测量或观察的电能,热能等其他形式的能量。双元探测器包含两个单元,它们对共同的FET输出是反极性连接的,但是四元探测器包含四个单元,两个输出,这两个独立的通道使信号的处理避免错误报警,其特点是低噪声,高响应度,优异的共模平衡一双单元类型,各种滤波器窗口供宽带或窄带应用,单通道或双通道器件,单元器件带热补偿。这里采用四元红外探测器型号Lhi807,其可靠性,以及其他指标均远远高出双元探测器。
2 信号处理模块
四元红外探测器提供了多重分段的探测区。一个报警信号是由每个区域的所有红外能量累计产生的。它把一个人体目标分为4~8个区域产生清晰和最强的信号,以达到稳定的探测。局部温度的变化,如老鼠和窗帘等引起的温度变化,则同时只影响一或二个区域,从而产生较小的探测信号。这些信号再由信号处理电路分析,以得到更加精确的探测,并滤除误报信号,如图1所示。

信号采样对信号处理精度影响到电路的实际应用价值,在此采用的是Ni公司TI5000系列DSP5402,用68引脚的PLCC封装,内部带有1个10位A/D转换器,故硬件电路省略了A/D转换器,而且还可以能获得更高的分辨率。
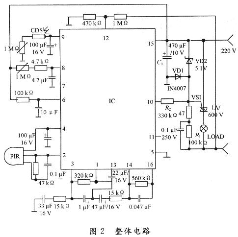
3 整体硬件电路
系统的硬件部分主要由前端输入电路、采样器信号处理及外围电路组成,整体电路如图2所示。

PIR感测信号经二级放大,再经窗口电压比较判断是否有触发,有则输出高平,此时计时器受控开始计时,进入延时状态,当PIR检测信号时间大于768T(时钟周期)时,才输出高电平,以防止误触发,内部输出控制器相当于一个与门的功能,只有当光敏电阻CDS检测计时输出及过零检测出同时为高电平时,才会输出正脉冲,控制可控硅动作。光敏元件硫化镉CDS接内部施密特触发器,白天CDS阻值低,施密特输出低,抑止输出;天暗相反,当PIR工作,CDS不工作,即I/O脚检测到CDS为输出低电平。由于RE200B过零检测的作用给出一个标准的起点是过零电压,当l,2,3脚同时为高电平,11脚输出正脉冲,控制外围电路工作。15脚TCI为定时时钟,19脚TB为系统时钟,时间设定均为:F=(1±O.2)/1.1RCo人体在开关的感应范围有微小的动作即能使负载持续工作。当人体静止不动超出延时时间,开关将自动关闭,人体一旦移动又自动开启负载。由于电路采用过零技术,常通断,对负载影响不大,白天安装此开关,灯泡会闪亮3次后熄灭,表示初始化结束,进入正常监控状态。晚上安装此开关负载即时工作,人离开后自动延时关闭负载。
4 性能测试
利用仿真软件Matlab分别对白天和黑夜的情况进行了仿真,仿真图如图3和图4所示。其中,图3是二元热释电红外信号处理器仿真结果,图4是四元热释电红外信号处理器的仿真结果。从图中可以看出四元热释电红外用更好的响应速度。


5 结 语
随着人们安全意识的提高,越来越多的人投入到安全技术的研究中,而多元红外探测器传感器的应用的更是逐渐成为热点。在对热释电红传感器全面论述的基础上,给出基于四元热释电红外信号处理器硬件结构设计,最后用Matlab软件进行详细的数据仿真,从而可预测本类系统的研制必将更快的促进安全技术的产业化进展,并具有一定经济意义。
