张晓航1, 卫明2, 孙广旗3,高胜4
(1.河北工程大学 城市建设学院,河北 邯郸 056038;2.河北工程大学 经济管理学院,河北 邯郸 056038;3.新兴铸管股份有限公司,河北 武安 056300;4.邯郸金世达科技有限公司,河北 邯郸 056038)
摘要:根据新兴铸管股份有限公司现有监测系统数据流向,利用cURL、LAMP等工具开发出一种在线环境报警系统。系统运行期间抓取数据3 417 536条,触发警报104次,实现了无人值守、数据异常报警等功能,保证了环境效益、社会效益的双向收益。
关键词:环境;报警系统;LAMP;cURL;AVR
0引言
经过30年改革开放,我国科学技术和生产力水平取得了举世瞩目的成就。与此同时,现代工业的飞速发展和人类的不合理活动对环境造成了严重破坏[1],钢铁、煤炭等非环境友好型企业对环境造成的危害也受到越来越广泛的关注。资料表明,2012年我国工业废水排放量为2216亿吨,废气中二氧化硫、氮氧化物、烟(粉)尘工业排放量分别为1 9227万吨、1 6581万吨、1 0293万吨[2]。污染物的排放已成为制约我国可持续发展的一个重要障碍[3]。因此,寻找污染问题的解决途径成为了当务之急。
新兴铸管股份有限公司自2008年以来,相继安装环境在线监测设备17台套,其中,水在线1套,气在线16台套。邯郸市环保局自2013年开始实施在线监控数据旬报制度,即每10天对在线数据的超标、缺失、不变等异常情况进行通报。但由于未设置数据异常报警机制,企业需设专人实时监控数据,指标异常后无法做出及时响应,进而造成超标、超量排放等生产事故,造成环境效益的损失。为解决以上问题,笔者根据现有数据流向,开发出一种在线环境报警系统。
1现有监测系统数据流
新兴铸管股份有限公司水、气在线检测数据流如图1所示。

图1现有监测数据流向图其中,水、气在线设备将所取数据经通信链路上传至市环保局数据服务器,再由市环保局将数据传输至省环保厅数据服务器。新兴铸管股份有限公司能源环保部再通过市环保局或省环保厅提供的Web进行数据查询。此系统缺点在于公司能源环保部需设专人实时查看监测数据,步骤繁琐,监控强度大,数据异常反馈周期长,易造成环境效益损失。
2在线环境报警系统设计
2.1系统的功能特点
(1)数据全部采集自省环保厅网站,数据具有权威性与同步性;
(2)可设置监测指标阈值,监测指标超标、缺失、不变等异常及时报警;
(3)记录所有报警信息,可人工输入报警原因,方便企业分析原因并改进生产工艺;
(4)架构灵活,企业可随意增减监测设备及端口;
(5)在现场及能源环保部均设声光报警器,异常发生时提醒及时处理。
2.2系统组成和结构
此系统由两大部分组成,即数据抓取子系统和数据比较报警子系统。系统总体架构在LAMP环境下。其中,Linux版本为Debian 7.6 x64 stable release,Apache版本为httpd.2.4.10.deb,MySQL版本为mysql5.6.4deb,PHP版本为php5.6.2.eb。
(1)数据抓取子系统
此子系统主要使用cURL+PHP来实现。cURL由瑞典cURL组织开发,是一种可在命令行下或作为链接库加载到其他程序中的解析URL语言的工具,支持DICT、FILE、FTP、FTPS、Gopher、HTTP、HTTPS、IMAP、LDAP、Telnet、TFTP等多种协议[4]。具体抓取流程如图2所示。

数据抓取完毕后保存至本地数据库。由于水、气在线传感器每5 min向市环保局上传一次监测数据,因此本地Linux服务器通过crond命令设定每5 min抓取一次数据。
(2)数据比较报警子系统
此子系统以上文抓取的数据为基础,由阈值输入页面、后台比较程序与声光报警单元组成。企业废物来源包括烧结机脱硫出入口、烧结机尾风电除尘出入口、高炉除尘烟筒出入口、废水排放口等17类50种数据,废水监测指标涵盖排放量、COD、氨氮、石油类,废气监测指标涵盖排放量、工业粉尘、氮氧化物、二氧化硫等,数据种类繁多,数据量大。而数据库的设计关系到系统运行性能,必须充分考虑数据的一致性、完整性、安全性、可伸缩性。因此数据库结构设计如图3所示。

图3中,cURL自参数表中取得参数,将参数POST至省环保局服务器,接收HTML代码用正则表达式处理,筛选所需数据,保存至数据表中。
后台比较程序由PHP实现,数据抓取完成后由后台比较程序从限值表中将数据限值和相同数据持续时间等参数取出并与抓取数据进行比较。若超出限值或相同数据出现时间超出表中时间,则触发声光报警器报警。
前端页面由HTML+Jquery+Echarts构成,主要提供限值输入及抓取数据查询功能,前端页面如图4所示。

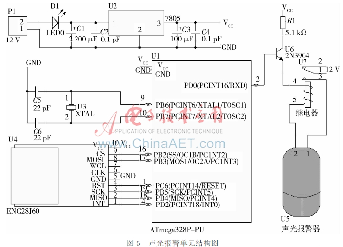
声光报警单元采用ATmega328P+ENC28J60 + 声光报警器实现。其中,ATmega单片机是AVR系列中的高档产品,与传统51单片机相比,接口更加丰富,并且在稳定性、节能性、抗干扰性等方面更胜一筹。而ENC28J60具有封装小、针脚少、采用SPI协议等优点[5]。声光报警器采用安信威12 V有线报警器,声光报警单元结构如图5所示。

声光报警单元为12 V电压供电,采用被动方式接收数据。若抓取数据异常则服务器向ENC28J60绑定的IP地址发送报文,单片机接收到报警信号后即将PD0引脚电平拉高,进而使继电器常开引脚闭合,触发声光报警器报警。与此同时,前端页面则会弹出异常数据点,节能环保部工作人员根据异常情况就可及时解决相关问题,工作效率得到了大幅度提升。
3结论
本文针对新兴铸管股份有限公司现有水、气监测系统中存在的问题进行了相关软、硬件的设计。自在线报警系统上线以来,已抓取数据3 417 536条,触发报警104次,有效避免了超标、缺失、不变等异常情况的发生,提升了环境效益及社会效益。形成了企业与环境协调、和谐、可持续发展的良好互动,特点鲜明,在同类企业中具有良好的示范作用。
参考文献
[1] 陈荣军,余祥云,谭洪舟,等.基于S3C6410的远程无线环境监测系统设计[J].电子技术应用,2014,40(5):143146.
[2] 环保部. 2012年环境统计年报[EB/OL](20131225)[201537].http://zlsmepgovcn/hjtj/nb/2012tjnb/2013 12/t20131225_265556htm.
[3] 石宏伟.社会转型进程中的城市生活污染问题的研究[D].长春:吉林大学,2005.
[4] 朱晶莹.OpenURL及其在参考文献链接中的应用[J].情报科学,2005,23(3):406409.
[5] 祁树胜.SPI接口以太网控制器ENC28J60及其应用[J].微计算机信息,2006,22(82):266268.
