工频变频转换电路图
2020-05-31
来源:21IC
今天继续与大家一起来学习变频器" target="_blank">变频器的工频与变频切换电路,先来看看今天我们要学习的这幅图:

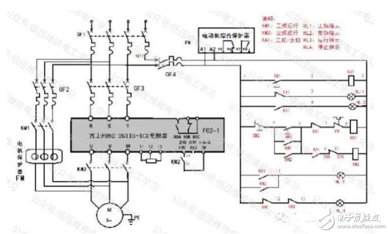
这幅原理图采用的时具有自锁功能的按钮SB1控制中间继电器,利用了中继的动合以及动断触点来完成对变频器的工频与变频的切换。主回路我们采用的时独立电源,该电路所需要原件有富士变频器FRN2.2G11S-4CX;DZ47-C80断路器,DZ47C60断路器,CJX2-5011接触器2个,LA39绿色按钮1个,LA39红色按钮1个。JR36-100电机保护器1个,LAY3-22/2z/22自锁按钮1个。1-5K欧/2W电位器一个,YB200L-4电机一台。先给大家看下主回路配线图。

-操作柜台配置图如下图所示:(电脑绘制不是跟好看别介意哦)

参数设置:
F00:数据保护:设定值0:可以改变数据
H03:数据初始化:1:回复出厂设置在更改代码H03时候徐亚双键操作STOP+︿或V键
F01:频率设定:参数值1(按照外部发出的模拟量信号输入改变频率设定),模拟量输入端子为变频器的11,12,13号端子
F02:运行操作:参数值1(外部信号FWD正/REV反输入运行指令,与公共端CM配合实现正反转)
原理分析:
(一)闭合总电源及参数设置
闭合电源空开QF1、变频器电源QF2,KM1、变频器输入端R、S、T带电;闭合QF3,工頻指示灯HL1亮、停止指示灯HL4亮。
根据参数表设置变频器参数。
(二)变频启动与停止
1.变频启动
按下带有自锁功能的按钮SB1,回路由1—2—0号线闭合,其KA1线圈得电,1—4、6-9号线间KA1动合触点闭合,变频指示灯亮。同时1—3号线间KA1动断触点断开,工频指示灯熄灭。
按下启动按钮SB3,回路经1→5→6→9→10→0号线闭合,KM2线圈得电,5→6号线间KM2动合触点闭合自锁,14—15号线间KM2动合触点闭合接通变频器的正转FWD和公共端CM,变频器的U、V、W输出,电动动机输入端得电,电动机正转运行。同时12→13号线间KM2动断触点断开,停止指示灯熄灭。
运行频率由外置电位器进行调节。变频器控制面板运行指示灯亮,显示信息为【RUN】。
2.变频停止
按下停止按钮SB2,回路1→5触点断开,KM2线圈失电,其5—6号线间KM2动合触点断开,同时14→15号线间KM2动合触点断开变频器的正转FWD和公共端CM,,变频器的U、V、W停止输出,电动机停止运行,这时变频器控制面板运行指示灯熄灭,显示信息为【STOP】。同时12→13号线间KM2动断触点闭合,停止指示灯亮。
(三)工频启动与停止
1.工频启动
再次按下带有自锁功能的按钮SB1,回路1-》2号线间触点断开,KA1线圈失电,其1—3号线间KA1动断触点闭合,工频指示灯亮。同时1—4、6→9号线间KA1动合触点断开,变频指示灯熄灭。
按下启动按钮SB3,回路经1→5→6→7→8-→0号线闭合,KM1线圈得电,其5—6号线间KM1动合触点闭合自锁,KM1主触头闭合,电动机正转运行。同时1→12号线间KM2动断触点断开,停止指示灯熄灭。
2.工频停止
按下停止按钮SB2,回路1—5号线间触点断开,KM1线圈失电,,其5-→6号线间KM1动合触点断开,KM1主触头断开,电动机停止运行。同时1→12号线的KM1动断触点闭合,停止指示灯亮。
(四)保护原理
工频态下,当电路、电动机发生短路、过载故障后电动机保护器FM动作,7-》8号线间FM动断触点断开,切断控制回路,KM1线圈失电,主触头断开,电动机停止工频运行。:
变频状态下变频器发生故障时,9—10号线间30B与30C动断触点断开,KM2线圈失电,14—15号线间KM2动合触点断开切断变频控制回路,KM2主触头断幵,电动机停止变频运行。

