引言
随着减小谐波标准的广泛应用,更多的电源设计结合了功率因数校正 (PFC) 功能。设计人员面对着实现适当的PFC段,并同时满足其它高效能标准的要求及客户预期成本的艰巨任务。许多新型PFC拓扑和元件选择的涌现,有助设计人员优化其特定应用要求的设计。
由于有源PFC设计可以让设计人员以最少的精力满足高效能规范的要求,因此在近年来取得了好的发展。通过简化主功率转换段的设计和减少元件数目,包括用于通用操作的波段转换开关和若干占用电容,此设计也附带了一些优势。
拓扑选择
由于输入端存在电感,升压转换器是提供达至高功率因数的方法。此电感使输入电流整形与线路电压同相。但是,可以采用不同的方案来控制电感电流的瞬时值,以获得功率因数校正。图1为这些方案的简要概述。
图1 PFC工作模式概述
a. 临界导电模式 (CRM) PFC - 由于控制的设计较为简单,而且可与较低速升压二极管配合使用,所以在较低功率应用中通常采用这方法。近年来,此方法获创新的改进,提升了效率,MC33260 PFC 控制器提供跟随升压选项,通过使升压转换器的输出电压随着线路电压的变化而变化,降低了33%的 MOSFET 导电损耗,减小了43%的升压电感尺寸。此外,专为CRM和DCM应用而设计的升压二极管可提供更佳的正向压降(MUR450, MUR550)。然而,CRM PFC仍受到一些限制,如较难过滤的可变频率和接近零交叉的高开关频率。
b. 不连续导电模式(DCM) PFC -此创新的方案延承了CRM的优点,并消除了若干限制,安森美开云棋牌官网在线客服的NCP1601 DCM/CRM控制器便是一例。此器件可完全在DCM中工作并保持恒频,也可以部分在CRM模式中工作。在第二种情况下,峰值电流与CRM维持在同一水平,但最高频率明显降低,减轻了滤波负担。降低开关频率的另一大优点是有助降低轻载或空载功耗,以满足各种高能效标准。NCP1601 [3] 具有专利控制架构,通过模式转换保持PFC,提供比其它方法更为卓越的性能。图2显示了NCP1601A在100 W中的应用,这种方法简单且有效 - 110 Vac 和满载时的功率因数超过0.99且效率高达 94%。

图2 NCP1601A DCM PFC 控制器用于100 W 应用
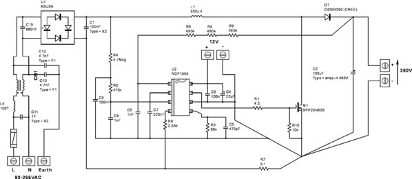
c. 连续导电模式 (CCM) PFC - 由于这种方案恒频且峰值电流较小,是较高功率 (>250 W) 应用的首选方案。但是,传统的控制解决方案较为复杂,牵涉到多个环路,以及以不精确著称的模拟乘法器,并需在控制集成电路周围放许多元件。随着NCP1653(简单且稳固的8引脚CCM PFC控制器)的推出,此方案得以简化。NCP1653并提供全套保护特性和跟随升压功能。如图3所示,虽然NCP1653所需元件极少,但其性能却并不比任何CCM 控制器逊色 (110 Vac, 300 W 时的THD为4 %,效率高达93%)。
图3 NCP1653 CCM PFC 控制器用于300W 应用
选择标准
既然实行功率因数校正有多种新兴方案可供选择,那么应该如何决定选择哪种方案呢? 以下是简要的指南,帮助设计人员选择适合的方案。详细指南可参阅安森美开云棋牌官网在线客服的PFC 手册。
1. 功率水平
a. 如果功率水平低于150 W,最好采用CRM或DCM方案。至於__CRM或DCM,取决于你是想优化满载效率(请采用CRM);而如欲减少EMI问题(请选择DCM)。如上所述,NCP1601提供集两种方案优点于一身的极佳选择方案。
b. 如功率水平高于250 W,CCM是首选方案。此方案虽然可保持峰值电流和RMS电流,但必须解决二极管反向恢复问题。
c. 如功率水平在150 W与250 W之间,方案的选择则取决于设计人员的磁件设计水平(CRM和DCM方案的升压电感更具挑战性),但CCM方案虽然较为昂贵,但较有把握。随着NCP1653的推出,成本问题已获解决。
2. 其它系统要求
拓扑的选择还取决于其它系统要求。例如,如果需要使系统中的频率同步,则不能采用CRM。此外,如果第二个功率段可处理较大范围(在某些功率序列安排中可能需要)的输入电压,则应选择跟随升压。最后,如果电源的输出电压未有严格规定,则最好采用NCP1651提供的单段隔离PFC解决方案。
结语
设计人员可试验各种功率因数校正方案,以选择适合其应用的最佳方案。利用易用的设计工具可以快速顺利地完成此任务。随着世界各地监管机构日益加强能源监管的参与力度以及全球化步伐进一步加快,将有越来越多的系统需采用PFC电路。在此情况下,设计人员必须熟悉各种可选方案,以选择最适合其应用的方案。
参考文献
1. Olivier Meilhon, Kristie Valdez, Dhaval Dalal, Power factor correction handbook, HBD853/D Rev. 2, Aug 2004, http://www.onsemi.com/pub/Collateral/ HBD853-D.PDF
2. O. Meilhon, "Computer Design Aid greatly simplifies the design of Power Factor Converters", 2005年3月PCIM-China会上发布/出版。
3. Joel Turchi, "A Novel Scheme for Current Shaping Circuits Yields Unity Power Factor in Fixed Frequency and Discontinuous Conduction Mode", PCIM Europe。
