一. 功率因数校正" title="功率因数校正" target="_blank">功率因数校正原理
1.功率因数(PF)的定义
功率因数(PF)是指交流输入有功功率(P)与输入视在功率(S)的比值。即
UC3854的有源功率因数校正电路工作原理与应用" height="211" onclick="get_larger(this)" src="//www.ninimall.com/files/images/20100914/ec3ca792-01ab-4ca1-aece-64eae977d11d.jpg" width="530" />
所以功率因数可以定义为输入电流失真系数(
)与相移因数(
)的乘积。
可见功率因数(PF)由电流失真系数(
)和基波电压、基波电流相移因数(
)决定。
低,则表示用电电器设备的无功功率大,设备利用率低,导线、变压器绕组损耗大。同时,
值低,则表示输入电流谐波分量大,将造成输入电流波形畸变,对电网造成污染,严重时,对三相四线制供电,还会造成中线电位偏移,致使用电电器设备损坏。
由于常规整流装置常使用非线性器件(如可控硅、二极管),整流器件的导通角小于180o,从而产生大量谐波电流成份,而谐波电流成份不做功,只有基波电流成份做功。所以相移因数(
)和电流失真系数(
)相比,输入电流失真系数(
)对供电线路功率因数(PF)的影响更大。
为了提高供电线路功率因数,保护用电设备,世界上许多国家和相关国际组织制定出相应的技术标准,以限制谐波电流含量。如:IEC555-2, IEC61000-3-2,EN 60555-2等标准,它们规定了允许产生的最大谐波电流。我国于1994年也颁布了《电能质量公用电网谐波》标准(GB/T14549-93)。
传统的功率因数概念是假定输入电流无谐波电流(即I1=Irms 或
=1)的条件下得到的,这样功率因数的定义就变成了PF =
。
二.PF与总谐波失真系数(THD:The Total Harmonic Distortion)的关系

图片看不清楚?请点击这里查看原图(大图)。
三.功率因数校正实现方法
由功率因数
可知,要提高功率因数,有两个途径:
1.使输入电压、输入电流同相位。此时
=1 ,所以PF=
。
2.使输入电流正弦化。即Irms=I1(谐波为零),有
即; ![]()
从而实现功率因数校正。利用功率因数校正技术可以使交流输入电流波形完全跟踪交流输入电压波形,使输入电流波形呈纯正弦波,并且和输入电压同相位,此时整流器的负载可等效为纯电阻,所以有的地方又把功率因数校正电路叫做电阻仿真器。
四.有源功率因数校正方法分类
1. 按有源功率因数校正电路结构分
(1)降压式:因噪声大,滤波困难,功率开关管上电压应力大,控制驱动电平浮动,很少被采用。
(2)升/降压式:需用二个功率开关管,有一个功率开关管的驱动控制信号浮动,电路复杂,较少采用。
(3)反激式:输出与输入隔离,输出电压可以任意选择,采用简单电压型控制,适用于150W以下功率的应用场合。
(4)升压式(boost):简单电流型控制,PF值高,总谐波失真(THD)小,效率高,但是输出电压高于输入电压。适用于75W~2000W功率范围的应用场合,应用最为广泛。它具有以下优点:
1电路中的电感L适用于电流型控制。
2由于升压型APFC的预调整作用在输出电容器C上保持高电压,所以电容器C体积小、储能大。
3在整个交流输入电压变化范围内能保持很高的功率因数。
4输入电流连续,并且在APFC开关瞬间输入电流小,易于EMI滤波。
5升压电感L能阻止快速的电压、电流瞬变,提高了电路工作可靠性。
UC3854是一种工作于平均电流的的升压型(boost)APFC电路,它的峰值开关电流近似等于输入电流,是目前使用最广泛的APFC电路。
2.按输入电流的控制原理分
(1)平均电流型:工作频率固定,输入电流连续(CCM),波形图如图1(a)所示。TI的UC3854就工作在平均电流控制方式。
这种控制方式的优点是:
1恒频控制。
2工作在电感电流连续状态,开关管电流有效值小、EMI滤波器体积小。
3能抑制开关噪声。
4输入电流波形失真小。
主要缺点是:
1控制电路复杂。
2需用乘法器和除法器。
3需检测电感电流。
4需电流控制环路。
(2)滞后电流型。工作频率可变,电流达到滞后带内发生功率开关通与断操作,使输入电流上升、下降。电流波形平均值取决于电感输入电流,波形图如图1(b)所示。
(3)峰值电流型。工作频率变化,电流不连续(DCM),工作波形图如图1(c)所示。 DCM采用跟随器方法具有电路简单、易于实现的优点,但存在以下缺点:
①功率因数和输入电压Vin与输出电压VO的比值
有关。即当Vin变化时,功率因数PF值也将发生变化,同时输入电流波形随
的加大而THD变大。
②开关管的峰值电流大(在相同容量情况下,DCM中通过开关器件的峰值电流为 CCM的两倍),从而导致开关管损耗增加。所以在大功率APFC电路中,常采用CCM方式。
(4)电压控制型。工作频率固定,电流不连续,工作波形图如图1(d)所示。
图1 输入电流波形图
四.有源功率因数校正的实现
下面以常见的美国TI公司生产的APFC用集成电路UC3854介绍其性能特点、工作原理与典型应用电路。
1.UC3854控制集成电路
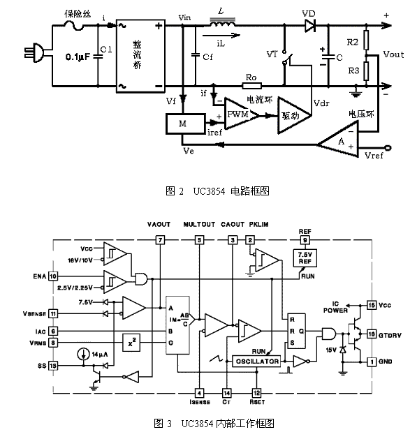
(1)UC3854引脚功能说明(参见图3、图4)。
UC3854 引脚功能如表1所示。
表1 UC3854的引脚(端)功能
| 引脚号 | 引脚符号 | 引脚功能 |
| (1) | GND | 接地端,器件内部电压均以此端电压为基准 |
| (2) | PKLMT | 峰值限定端,其阈值电压为零伏与芯片外检测电阻负端相连,可与芯片内接基准电压的电阻相连,使峰值电流比较器反向端电位补偿至零 |
| (3) | CA out | 电流误差放大器输出端,对输入总线电流进行检测,并向脉冲宽度调制器发出电流校正信号的宽带运放输出 |
| (4) | Isense | 电流检测信号接至电流放大器反向输入端,(4)引脚电压应高于-0.5V(因采用二极管对地保护) |
| (5) | Mult out | 乘法放大器的输出和电流误差放大器的同相输入端 |
| (6) | IAC | 乘法器的前馈交流输入端,与B端相连,(6)引脚的设定电压为6V,通过外接电阻与整 |
| (7) | VA out | 误差电压放大器的输出电压,这个信号又与乘法器A端相连,但若低于1V乘法器便无输出 |
| (8) | VRMS | 前馈总线有效值电压端,与跟输入线电压有效值成正比的电阻相连时,可对线电压的变化进行补偿 |
| (9) | VREF | 基准电压输出端,可对外围电路提供10mA的驱动电流 |
| (10) | ENA | 允许比较器输入端,不用时与+5V电压相连 |
| (11) | V检测 | 电压误差放大器反相输入端,在芯片外与反馈网络相连,或通过分压网络与功率因数校正器输出端相连 |
| (12) | Rset | (12)端信号与地接入不同的电阻,用来调节振荡器的输出和乘法器的最大输出 |
| (13) | SS | 软启动端,与误差放大器同相端相连 |
| (14) | CT | 接对地电容器CT,作为振荡器的定时电容 |
| (15) | Vcc | 正电源阈值为10V~16V |
| (16) | GTDRV | PWM信号的图腾输出端,外接MOSFET管的栅极,该电压被钳位在15V |
(2)UC3854中的前馈作用
UC3854的电路框图和内部工作框图如图2、图3所示。

图片看不清楚?请点击这里查看原图(大图)。
在APFC电路中,整流桥后面的滤波电容器移到了整个电路的输出端(见图2、图4中的电解电容C),这是因为Vin应保持半正弦的波形,而Vout需要保持稳定。
从图3所示的UC3854工作框图中可以看到,它有一个乘法器和除法器,它的输出为
,而C为前馈电压VS的平方,之所以要除C是为了保证在高功率因数的条件下,使APFC的输入功率Pi不随输入电压Vin的变化而变化。 工作原理分析、推导如下:
乘法器的输出为
![]()
式中:Km表示乘法器的增益因子。
Kin表示输入脉动电压缩小的比例因子。
电流控制环按照Vin和电流检测电阻Ro(参见图2)建立了Iin。
![]()
Ki表示Vin的衰减倍数
将式(3)代入式(4)后有

如果PF=1 效率η=1有

由(6)可知:当Ve固定时,Pi、Po将随V2in的变化而变化。而如果利用除法器,将Vin除以一个

可见在保证提高功率因数的前提下,Ve恒定情况下,Pi、Po不随Vin的变化而变化。即通过输入电压前馈技术和乘法器、除法器后,可以使控制电路的环路增益不受输入电压Vin变化的影响,容易实现全输入电压范围内的正常工作,并可使整个电路具有良好的动态响应和负载调整特性。
在实际应用中需要加以注意:前馈电压中任何100 Hz纹波进入乘法器都会和电压误差放大器中的纹波叠加在一起,不但会增加波形失真,而且还会影响功率因数的提高。
前馈电路中前馈电容Cf(图2、图4中的Cf)的取值大小也会影响功率因数。如果Cf太小,则功率因数会降低,而Cf过大,前馈延迟又较大。当电网电压变化剧烈时,会造成输出电压的过冲或欠冲,所以Cf 的取值应折中考虑。
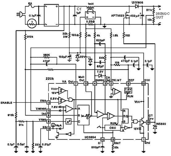
(3)UC3854的典型应用电路原理图如图4所示。

图片看不清楚?请点击这里查看原图(大图)。
图4 UC3854典型应用电路原理图
五.小结
通过以上的讨论可以看出,由在APFC控制过程中,UC3854引入了前馈和乘法器、除法器,并且工作于平均电流的电流连续(CCM)工作方式,性能较优,使用效果较好,在实用中得到了广泛应用。
