本文从系统实现角度提出了输电线路巡检系统完整的设计策略;详细描述了平台选型方案、系统架构设计方案和系统功能设计方案;提出了具有高扩展性的设备管理数据结构设计思路;阐述了PDA移动端的地图组织、数据库设计思路和业务功能设计。
输电线路巡检是有效保障输电网安全运行的一项重要工作,能够有效掌握输电线路运行状况及周围环境的变化,发现设施缺陷和安全隐患。
系统基于移动GIS技术、掌上电脑(PDA)、GPS接收机和无线通讯等先进的现代化技术构建,以业务需求和规范管理为驱动实现输变电线路巡检管理的流程化、规范化和智能化。系统以明确的操作流程和完整的检查表格最大限度保证线路检查的有效性;通过与生产系统的信息交互实现线路运行的闭环管理;通过 GPS定位技术进行杆塔坐标定位和人员到位管理大幅提高工作效率。
通过巡检系统能够将发现问题及时的传递到生产管理系统中形成巡检、缺陷上报、检修处理等工作的一体化处理过程。线路巡检工作的信息化、规范管理管理能够有效提高供电可靠性,减少因故障停电而造成的经济损失,确保输电线路的安全运行。同时提高企业的信息化管理水平并对外树立良好的公众服务形象。
系统平台选型
移动GIS平台选型
移动GIS (Mobile GIS)是建立在移动计算环境、有限处理能力的移动终端条件下,提供移动中的、分布式的、图形化的地理信息服务,是一个集GIS、GPS、移动通信 (GSM/GPRS/CDMA)技术于一体的系统。它通过GIS完成空间数据管理和分析,GPS进行定位和跟踪,利用PDA完成数据获取功能,借助移动通信技术完成图形、文字、声音等数据的传输。
与WebGIS系统相比,移动GIS的运行平台从Internet拓展到了无线网络,使得移动GIS能够实现更为灵活方便的应用,无线通讯技术大大加强了地理信息系统应用的深度和广度,为地理信息系统的推广应用提供了广阔的舞台。
在巡检系统平台上,美国环境研究所(ESRI公司)的ArcPad是一款应用广泛、低成本的解决方案。ArcPad通过手持设备为野外工作者提供了制图、GIS与GPS集成和无线通讯功能,从而显著提高了在野外中对空间数据的工作效率。ArcPad为野外工作人员提供了捕捉,存储,更新,处理,分析和显示地理信息的能力。在易用性、扩展性、企业级GIS结合和客户定制方面表现都非常优秀。
工作流引擎选型
工作流引擎作为巡检系统业务流程实现的底层支撑,对于系统建设起到至关重要的作用,必须能够满足流程定义、业务调整、部门重组和信息监控等要求。 JBOSS JBPM(Java Business Process Management)是一个开源的轻量级工作流引擎能够很好的满足系统建设对于业务流程管理的要求。
JBPM是一个灵活的、可扩展的工作流管理系统。JBPM拥有直观的流程语言,用任务、异步的等待状态、定时器、自动化动作等来表示业务流程图,具有非常强大可扩展的控制流机制。
JBPM具有最小的依赖环境,可以像使用Java类库一样容易的使用它,也可以通过把它部署在J2EE集群应用服务器中,用于吞吐量极大的环境中。JBPM可被配置为任何数据库,并且可以部署到任何应用服务器。
系统设计
系统体系结构
从总体结构上,系统采用了B/S架构建设,包括服务端的管理功能和PDA移动端功能(图1)

图1 系统体系结构
系统功能设计
输电巡检主要由设备管理、巡视标准管理、巡检管理、缺陷管理、查询统计、PDA移动端功能、系统接口等功能模块组成。
系统在服务端完成设备管理、巡视标准管理、巡检管理、缺陷管理和查询统计等功能,服务器程序采用J2EE的B/S架构实现,根据巡视周期生成巡视任务,并为移动终端提供数据下载服务。
在移动端,巡线员使用PDA进行路经导航,通过GPS定位获取对应杆塔的巡检卡,根据现场情况填写巡检记录,同时根据需要可以进行杆塔坐标采集。
系统功能模块关系如(图2):

图2 系统功能模块关系图
设备管理设计
设备数据是线路巡检系统业务基础支撑,是系统的核心数据,设备管理功能必需具备业务调整的灵活性和可扩展性。基于此指导思想,系统设计采用纵表的方式进行设备管理设计,能够灵活进行自定义属性满足业务扩展需要,大大降低系统的维护工作量,提高了整个系统的灵活性。
设备管理包括:设备台帐管理、设备统计报表管理、设备资料管理。
设备台帐管理设计思路:
设计策略
对大型的设备和设备大类在数据库中建立对应的表,并建立完整的属性字段。
对于众多的小设备和附属设备采用描述表和值表相关联的方式来处理,不再对具体的一种设备创建一个具体的表。
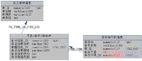
描述表和值表实现关系图(图3):

图3 描述表和值表实现关系图
其中:
定义表的信息表——主要对定义这个表(设备类)的整体描述,
字段(条目)描述表——主要是对定性的新表的所有的设备的属性进行定义描述,包括数据类型等.
实际保存值的表——主要是用于具体设备记录的添加,根据字段表的定义进行具体值的存储。
解决方式的优点
可以避免为每种设备建立对应的数据表,降低对数据库的维护管理上复杂度和工作量。
便于设备属性结构的调整,新增、修改属性字段等对于表结构的操作都转化为对记录的操作,具有非常高的灵活性和扩展性。
对于设备的维护操作可以进行统一处理,减少编码工作量。
巡视信息标准管理
根据国网公司的巡视规范《输电线路巡视DL/T 1006-2006》和设备管理规范,针对输电电网设备的实际特点和不同电压等级线路的实际运行状况,制定巡视内容、标准、缺陷定性字典库,保证巡检结果的标准化和规范化,并依据巡视及线路运行情况对巡视内容、标准、缺陷定性字典库的进行定期完善和修改。
巡检管理
● 任务管理
任务管理可以周期自动产生巡视任务,并能支持添加临时任务、特巡、紧急任务,支持任务到期提醒。
● 上传下载数据
数据下载将巡检所需的巡检任务信息、巡视卡信息、设备信息和图形信息传递到PDA本地,保证现场工作的顺利进行。数据上传将巡检结果信息和杆塔坐标同步到巡检数据库服务器。
● 坐标数据审核
杆塔位置坐标采集上传后需要审批才能进行位置更新。
缺陷管理
缺陷管理是巡检工作中的重要内容,针对巡视人员发现的隐患和缺陷进行流程化、规范化管理。
缺陷管理实现从缺陷记录(登记)、上报、审核、处理、消缺、验收等整个缺陷处理过程的全过程管理。
缺陷管理框架结构图(图4):

图4 缺陷管理框架结构图
系统利用工作流平台的核心引擎结合具体的缺陷流程业务进行处理。系统协调流程中的各个环节相互呼应,形成对整个业务流程的闭环管理。
系统对缺陷的查询统计支持多种展示方式,可以直接打印、输出到指定格式报表或导出EXCEL。
查询统计
包括人员统计、设备台帐统计、巡视任务统计和缺陷统计。统计结果能够以多种图表方式进行展现,包括饼图、柱状图、趋势线图等。统计结果能够进行WORD、EXCEL文件导出及打印功能。
PDA移动端功能设计
PDA移动端作为巡检系统的前端设备必须满足导航、监控、坐标采集、巡检信息录入和数据同步等管理要求。
电子地图组织
电网和背景地图是巡检系统PDA移动端的重要数据是系统功能实现的重要支撑,同时由于移动设备计算处理能力是有限的必须针对地图数据的组织进行优化处理,保证地图浏览、巡线导航和信息录入的高效性。
PDA移动端系统采用物理分层的数据模型,管理背景地图和电网图。在图形显示方面,引进LOD技术思想。
“LOD”英文全名为:“Level of detail”,可译为“细节的分层显示”。“‘LOD’技术原来用于计算机三维视景显示,在生成时三维视景时,根据物体当时所在位置离视点距离的大小,分别调入详细程度不同的模型参与视景的生成。这样,既提高显示速度,又不会降低视景的逼真程度。”
按照巡检工作的要求,根据要素的重要程度将地图中的要素划分为不同的显示级别,给地图中的每一种级别添加“LOD”参数,该参数记录了要素的相对显示级别,当放大到一定程度时,才将该要素显示出来(表1)。

表1 LCD参数
其中“LOD”系数表示仅当地图层当前显示区域的范围小于等于“LOD系数×地图原始范围”时,该图层才显示,这就实现了“越放大,越详细”的视觉效果。
栅格地图一般为航空像片和遥感影像,在视觉上提供逼真、美观的效果。本系统采用矢量和栅格相结合的数据结构,分别以各自的数据结构存贮,需要时将它们调入内存,进行统一显示、查询与分析,栅格数据在整个背景地图中作为影像层存在。
数据库设计思路
信息查询设计的思路是图形数据和业务数据使用PDA设备数据库进行管理,图形数据和设备数据采用ID进行对应关联,当选中对应的图形对象时通过图形ID在对应设备表中进行查询获取相关属性信息,巡检业务信息通过ID与设备信息进行关联可完成信息查询、录入和修改的工作(图5)。

图5 数据库设计思路图
PDA移动端功能设计
线路图形化展示
通过移动端地理信息平台以直观的图形化方式显示杆塔的地理分布,并可进行信息查询、目标导航、距离计算等。
杆塔坐标采集
利用GPS获取目标杆塔的位置信息并保存在数据库中。
设备自动定位及提醒
系统能够利用GPS定位数据结合设备巡检周期等信息,自动在数据库中寻找与当前位置相匹配的设备记录,降低漏检设备的可能性。
目标导航
巡检终端能实时显示当前位置与目标设施的方位和距离,通过直观的图形界面引导巡检人员向目标靠近,有效提高野外作业效率。
预定路线导航
可以在室内规划巡视路线并下载到PDA移动终端,在野外工作时可以通过预先设定的路线进行自动导航,为没有现场经验的巡视人员提供了有力的辅助工具。
数据同步
实现工作数据(任务、巡检记录)的下载和提交。
信息录入和查询
实现设备信息查询、巡视信息录入、缺陷录入,并能与地图信息项目定位。
距离量测
在地图导航模式下,能够方便的计算图上任意两点间的距离。
巡视轨迹重放
能够通过轨迹重放检查巡视人员行走路经和耗时,可以方便管理人员分析操作人员的工作效率。
系统接口设计
数据交换接口服务采用XML作为信息系统数据交换的主流标准,XML提供了直接在数据上工作的通用方法,它使数据不仅与平台无关,而且还与厂商无关。平台的设计应吸收XML的开放性、自描述性、共享性及表现丰富等特点,在业务对象管理和数据交换方面采用XML的标准。由于系统采用面向对象的系统建模方案,因此业务对象可以很容易地直接转化为XML文件,提供给各应用系统处理使用。
通过数据接口服务可以实现巡检系统、生产管理系统、地理信息系统之间的信息传递和共享。避免对业务数据库的不安全访问,降低程序的耦合度。
数据交换XML文件示例:
请求
<输电线路 xh="" dydj="" qjdm=""/> 具体查询请求内容
<输电杆塔 xh="" gh="" dydj="" qjdm=""/>
本文根据输电巡检工作的技术特点和国网公司巡检作业规范要求,通过合理的移动GIS平台和工作流引擎选型,深入剖析巡检业务需求和数据结构设计,提出了输电线路巡检系统的设计方案和实现方法,为供电企业进行输电巡检系统开发建设提供了参考依据和指导建议。
输电巡检是确保输电线路及设备安全运行、提高供电可靠性、降低设备故障率的重要工作。目前,还存在很多供电企业采用的是人工巡检纸介质记录的工作方式,这种方式存在着人为因素多、效率低、管理成本高、无法监督巡检人员工作状态等缺陷。以期通过本文能够为广大供电运行单位引入信息化和标准化的巡检管理手段,加速企业生产管理的信息化进程,提高服务管理水平,树立良好的社会服务形象。
