油箱注油液位自动控制伴蛙鸣发声电路
2016-07-05 15:37
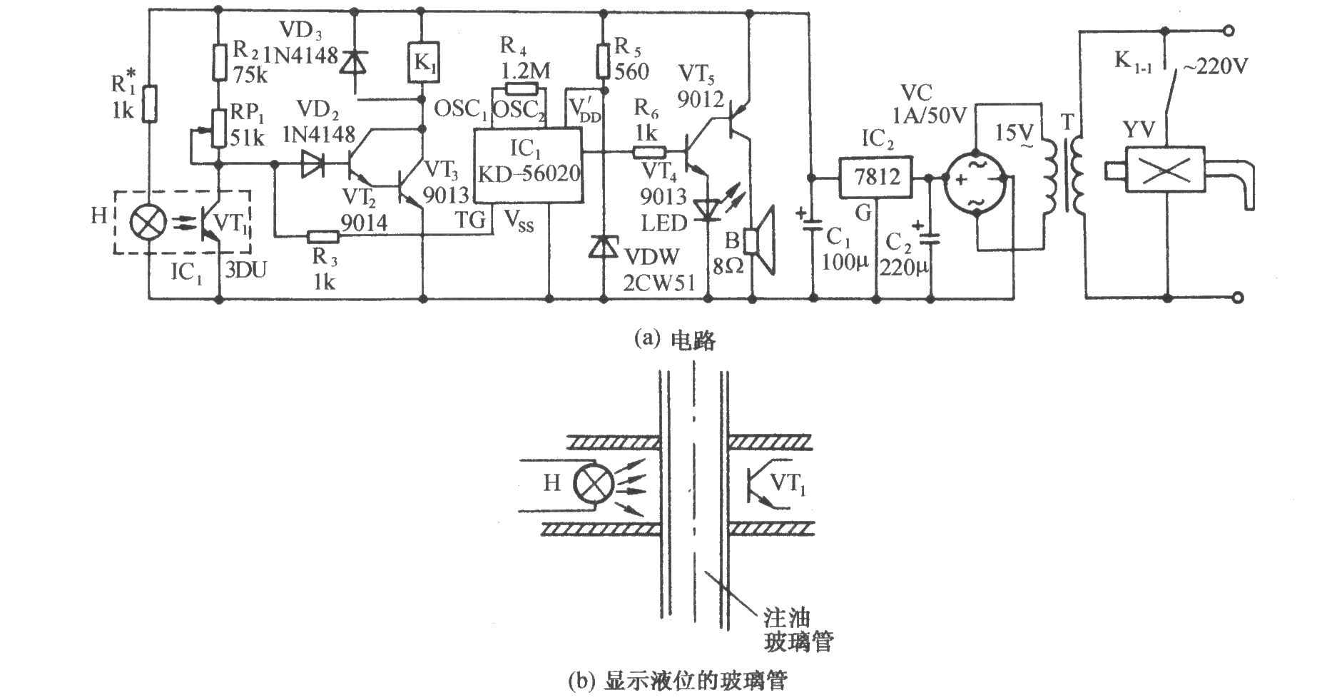
电路如图所示。它由光电耦合器、继电器控制电磁阀电路、蛙鸣发声电路和交流 降压整流电路等组成。通常,油箱的侧壁有一根显示液位的玻璃管。若将一个光电耦合器装在该管上(如图(b)所示)并能在管上上下移动,就可实现注油液位的自动控制。当液位达到所设定的高度上,还会发出青蛙的鸣叫声。
