LPl67音频压控家庭卡拉0K灯光煊染器电路
2016-07-05 15:37
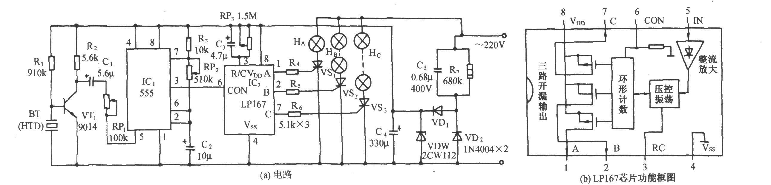
如图(a)所示是采用LP167的音频压控流水灯控制电路。它包含拾音放大器、可变频率发生器、灯控电路和交流降压整流电路等。图(b)是LP167的内部功能框图。
如图(a)所示是采用LP167的音频压控流水灯控制电路。它包含拾音放大器、可变频率发生器、灯控电路和交流降压整流电路等。图(b)是LP167的内部功能框图。
Copyright © 2005-2024 华北计算机系统工程研究所版权所有 京ICP备10017138号-2