前言
水力发电,获得的是绿色能源。台湾地区雨量充沛,河川坡地地形陡峭,水利资源相当丰富目前共有水力发电厂十一所。
桂山电厂地处新店溪上游北势溪及南势溪交汇处,除了有乌来、粗坑及软桥外,供应大台地区水源的翠湖水库,其所属的发电厂也属桂山电厂所管辖。由于地处台湾北部重要观光胜地—乌来,所以不仅肩负着发电重任,也兼具着观光景点的功能。但是往往由于大自然风云变幻莫测,或因人工疏忽,造成百姓和游客伤亡,抱恨终身。1980 年台北景美女中一群女生就因上游水库泄洪无报警而丧身。由鉴于此,有关单位一直在寻找解决之道,只是苦于河流流域太宽广,人工预警方式太不符合经济效益而无良策,只有在泄洪前透过平面媒体,广播电视来预告百姓,但终不及在预警区域设立广播预警来得直接有效。多年来相关单位一直坚持寻找如何通过无人方式建此预警系统,台湾电力公司终于找到了在自动化集成领域有十年经验的艾利国际股份有限公司(www.alextek.com.tw )。在双方合作努力下,采用了泓格科技(ICPDAS)的嵌入式控制器 I-7188EAD和远端监控模块I-7000 系列,终于完成了所选定的第一阶段桂山发电厂广播扩音设备电脑监控系统及阿玉坝、罗好坝排洪广播扩音设备系统的建立。以下将对此作一介绍。
系统介绍
一 系统分布结构

图 1 系统分布架构图
由于监控区域辽阔,地处无人山区,所以除中央控制室外,又设了六个子控制室:桂山厂、桂山坝、阿玉坝、罗好坝、乌来电厂往阿玉坝、乌来电厂往罗好坝等(见上图)。子控制室通过光纤网络与中央控制室相连;各子控制室由各自的中央控制设备通过RS-485 网络与远端的现场检测设备相连接。每一个子控制室各自控制着一群无人值守的广播扩音基站(见图2)。

图 2 无人值守广播扩音基站示意图
各子控制室、及其广播系统、中央控制设备和远端现场检测设备的功能如下:
1. 手动启动广播系统;
2. 语音音乐切换广播;
3. 现场麦克风广播;
4. 接受桂山控制室遥控广播;
5. 接受远端电话语音广播;
6. 中央控制设备(Central Control Unit-CCU)-排洪广播设备自动化测试系统中央控制单
元;
7. 远端现场检测设备(Detect Unit)-排洪广播设备自动化测试系统现场测试单元;
二 CCU 和DU 单元介绍
对于整个广播系统来说,就是如何确保各个现场喇叭随时都能正常工作,也是该系统精华之所在。以下就对中央控制设备和远端现场检测设备的架构加以说明。
1. 中央控制设备-CCU

图3 CCU 架构图
CCU 的功能:在接收到PC 机命令时,或由自身下达测试命令时,对现场做手动/自动测试,将测试结果显示在面板警报指示灯PC 上,并将状态移报至RTU,使电厂人员及时掌握现场设备情况。
CCU 硬件结构:
1. 24VAC/3A 电源供应器;
2. I-7188EAD 嵌入式控制器;
3. I-7043D 16 通道驱动器模块;
4. RTU连接端子台、INTERLOCK连接端子台;
5. LED 指示灯12 组;
6. DB-16RS 16 通道继电器模块;
7. 浪涌保护器;
CCU 软件组成:
1. PC 提供画面监视参数设定等;
2. I-7188 自带Mini OS7 操作系统;
CCU 动作流程:

图4 CCU 动作流程
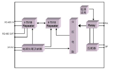
2.现场测试单元-DU
DU 单元的功能:能对现场喇叭做功能测试,并对RS-485 信号提供增强功能。

图 5 DU 架构图
DU 硬件结构:
1.I-7012 模拟信号输入模块;
2.电源及讯号避雷器;
3. DC24V DC 电压产生器;
4. AC24V/1V 量测电压产生器;
5. 喇叭匹配变压器;
6. 100W 户外防水喇叭;
7. 接线端子板;
8. 继电器;
9. I-7510 RS-485 讯号中继模块;
DU 测量方法:
当 PC 或CCU命令对喇叭作测试动作时,I-7012F 输出,CCU电源驱动Power Relay x1将PA 线路切换到测量回路,开始测量R2 上的电压的变化量,进而计算出喇叭阻抗的变化,以判断喇叭是否正常。测量线路示意图如下。

图6 测量线路示意图
Vout/Vin=R2/(R1+R2)
R2=GR1/(1-G)
R2 为喇叭阻抗;G 为测得的R2 两端电压值;
测试输入电压为 1VAC;
DU 工作流程图:

图 7 DU 工作流程图
结束语
本系统能以最好的性价比达成预期目的,最主要的是因为采用了 I-7188 嵌入式Ethernet网络控制器,基于 80188 微处理器和泓格公司专属的操作系统MiniOS7,用户可以将所需的控制程序放在I-7188 上。在通讯网络方面,I-7188 可以同时以RS-485 与下位检测设备连接,然后再用以太网通过TCP/IP 协议与上位机的主控电脑相连。由于此系统已得到用户— 台湾电力股份有限公司的认可,他们已经决定投入第二阶段系统的建立,2003 年已编制了2,000 万新台币的预算。由于第二阶段地形更加崎岖,所以远端测试设备要使用GSM 和GPRS 通讯模块与中央监控设备相连。目前泓格和艾利两公司已共同完成了I-7188E+GSM/GPRS 软硬件等配套的前期工作,相信在不久的将来,此类系统将广泛地被各界所采用。
