采用先进技术的模数转换器(ADC)能够接收差分输入信号,能够将来自传感器的整个信号路径以差分信号的形式传送给ADC。这种方法提供了显著的性能优势,因为差分信号增加了动态范围,减小了交流声,并且消除了对地噪声。
图1(a)和1(b)所示的是两种常见的差分输出仪表放大器电路。前者提供单位增益,后者提供了2倍增益。但是,与单端输出的仪表放大器相比,这两种电路都会受到增加噪声、失调误差、失调漂移、增益误差和增益漂移的影响。

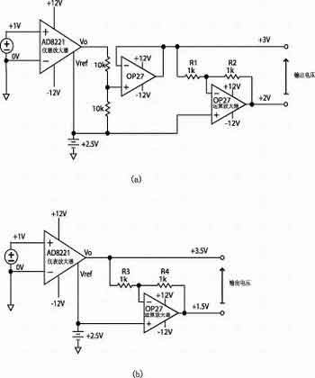
图1 设计差分输出仪表放大器的通用方法

图2 设计差分输出仪表放大器的改进方法
图2所示是一个没有上述缺陷的差分输出仪表放大器原理图。这种设计充分利用了这样的特性,仪表放大器的输出实际上是其输出引脚(Vo)与参考引脚(Vref)之间的差,保持了增益,且不会在输出信号中增加失调、漂移或噪声。这里的应用技巧是在两个引脚之间加入了一个增益为-1的反相器。
输入电压是V时,输出电压(V o-V ref)也应该等于V。参考引脚的电压与输出引脚的电压极性相反。为了满足(V o-V ref)=V,输出必须为V o="V" in/2, V ref="-V" in/2。通过向运算放大器的同相端输入端施加+2.5V信号来设置其共模输出电平。运放在节点B产生+2.5V电压。从而,如果对输入端施加+1V电压,那么节点A产生+3V电压,并且节点C则为+2V,因此,输出为+0.5V以上和+2.5V以下。(Vo-Vref)的误差仅是由仪表放大器引起的。由反相放大器和电阻器引起的误差诸如失调电压、噪声和增益误差对两个输出端的影响同相,因此它们仅对共模输出有贡献,会被ADC抑制掉。

图3 性能波形图

图4 差分输出信号说分析
图3是一张性能波形图,上面的波形是一个2Vp-p、1kHz输入,下面是两个1Vp-p、1kHz差分输出信号的波形,输出共模电压为+2.5V。图4示出的是差分输出信号的谱密度性能图,仪表放大器的输入信号为2Vp-p,1kHz。
