引言
在仪表校准中,希望直流电压源或电流源的精度与分辨率足够高,因为这是仪表能否校准好的关键所在。然而,单纯使用单个DAC的方法不仅成本高,而且各项性能并不能得到保证,因此,本文提出了一种使用一个双通道DAC来实现
<高精度直流电压/电流源的方法,即一个通道实现高精度要求,另一个通道实现动态范围要求。这样不仅节约了成本,精度也达到了要求。
系统设计实现
设计的思路是先产生一个分辨率为0.02mV、动态范围为0~ 2.5V的标准电压信号Vstand,然后通过放大电路将该基本电压放大5倍,就可以得到0~12.5V、分辨率为0.1mV的直流电压,从而实现高精度的电压源。而动态范围为0~20mA、分辨率为0.001mA的高精度电流源则是通过将Vstand接到场效应管的栅极来控制其漏极电流而得到。因此,该设计中最核心的部分是标准电压信号Vstand的产生。
Vstand的产生
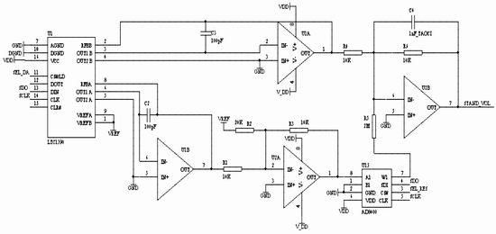
本设计使用的是双12位DAC LTC1590。Vstand的产生如图1所示。

图1 基本电压信号产生示意图
D/A1、D/A2分别代表LTC1590中两个独立的、精度都为12位的DAC。参考电压都采用AD780提供的2.5V电压。
D/A1用来提供粗调电压V1。D/A2输出的电压V2经过衰减200倍后得到精调电压V2’’,中间所加的精密数字电位器起调节V2’’分辨率的作用,最后精调电压与粗调电压相加,便得到标准电压Vstand。
精密数字电位器采用的是8位256档的AD8400,设K为AD8400的调节比例(0≤K≤1),可以得到:V2‘=V2×K
于是V1分辨率===0.61035(mV)≈0.61 (mV),V2‘‘分辨率=≈0.003K(mV)
则V1= V1分辨率 ×N, V2‘‘= V2‘‘分辨率×M (N ,M为0~4096的整数)
最终的输出电压V为V1、V2‘’之和放大5倍,于是有:V=5Vstand=(V1+ V2‘’)×5=(V1分辨率×N+ V2‘‘分辨率×M)×5
由于V1是粗调电压,解决的是V的动态范围问题,而V的最小分辨率是由细调电压V2‘’决定的,所以:
V的分辨率=V分辨率=5×V2‘‘分辨率=0.003K×5=0.015K(mV)
由以上分析可知:使用这种方式得到的V的输出动态范围可以达到0~12.5V,而分辨率约为0.015K mV,若K=1(即不采用AD8400),0.015mV与0.1mV不构成整数倍关系,单纯的由程序控制不能达到0.1mV的分辨率要求。这就是为什么要采用精密数字电位器的原因。

图2 基本电压Vstand生成电路图
当K=时,可以得到电压V的分辨率=0.015K =0.01mV 。
这样就从理论上得到了最后输出的电压源的分辨率可以达到0.01mV,不仅可以满足系统的0.1mV分辨率要求,还留有充足的余量,使得V的输出可以通过对精密数字电位器以及D/A2的
软件修正来进行校准,从而避免由于元器件温度漂移、D/A转换非线性误差等对输出造成的影响。
产生Vstand的电路如图2所示,Vstand在图中是网络标号STAND_VOL所代表的信号。
高精度电压V的产生
为了保证精度,整个系统的电路中所使用的运算放大器都采用高精度运放OPA2277。
硬件电路搭好之后,通过单片机程序将AD8400的值设为(向AD8400的寄存器写数据),然后通过算法将预输出的电压值分别拆分成D/A1、D/A2各自需要输出的电压,再将值写入LTC1590的寄存器中,便可从输出端得到直流电压V(限于篇幅,Vstand5倍放大得到V的电路图省略)。
高精度电流I的产生
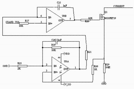
电流源的实现依然是使用Vstand,其电路如图3所示。

图3 电流源生成电路图
此处不是利用MOSFET的转移特性,而是采用电压反馈的方式进行电流控制。在场效应管的漏极与源极间加上24V的电压(由系统的其它模块提供,限于篇幅不作说明),与外部所接负载构成回路后,漏极电流便成为电流源的输出电流。设输出电流为I,则U8的引脚3引入的采样电压为10I,经过10倍放大后变为100I引入引脚6,由于5与6处的电压值相等,所以Vstand=100I (Vstand的最大输出为2.5V,而I要求其输出范围为0~20mA,所以100倍的关系比较合适),由于Vstand的分辨率=V2‘‘分辨率=0.002mV,理论上I的分辨率可以达到0.000002mA,完全可以满足预计的0.001mA分辨率要求(Vstand以0.1mV的步进改变即可),于是高精度电流源得以实现。
测试实验
按照以上的高精度电压与电流的产生方法进行硬件设计,再加上键盘与液晶显示器等模块,利用单片机控制,便可构成一个简易的、可以提供高精度直流电压与电流的仪表(限于篇幅,其它模块与程序设计不作说明)。
系统定标
由于本系统是精密仪表设备。因此,必须采用定标消除系统误差。由于在本设计中MCU采用的是SST公司生产的89E58RC单片机。这种单片机为用户提供了强大的IAP(In Application Program)功能,并有8K flash ROM用于存储数据。通过IAP,系统可以提取校准数据,并将数据存储,在仪表输出电压/电流时就可以先提取相应的校准数据进行预处理。这样就保证了该系统的精度。
测试试验
定标后,采用安 捷伦公司的3485A进行测试。表1与表2分别为测试的电压输出与电流输出的实验数据。
结语
综上分析可知,本文所提出的宽动态范围、高分辨率的高精度直流电压/电流源的设计方法是切实可行的,同时,此设计方法节约了成本。
