DS3984和DS3988是多通道冷阴极荧光灯(CCFL)控制器。DS3984支持多达四通道,DS3988支持八通道。这些控制器使用推挽式驱动架构,可将DC电源电压转换成为驱动CCFL所需的高压AC波形。本应用笔记描述如何实现每通道驱动一个以上CCFL。
1 多灯驱动方案
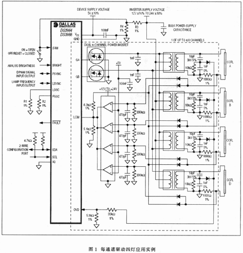
只需增加一些支持电路,DS3984和DS3988中的每个通道就可驱动一个以上CCFL。图l给出了每通道驱动四灯的应用电路。只需稍加调整,还可用每个通道驱动二、三、四或更多灯。

2 灯电流监测
CCFL控制器DS3984/DS3988每通道有一个单独的灯电流监测(LCM)输入。驱动多个灯时,灯电流检测信号必须经“线或”后反馈到控制器的LCM输入。为减小串联小信号二极管对电流检测精度的影响,灯电流检测电阻的取值要比每通道单灯应用中的大(图l中取1000)。在图1应用电路中,灯电流为额定值5.OmARMS时,检测电阻上产生的检流信号幅度为5.0VRMS (7.07VPEAK)。图2给出了灯A和灯B在1000检测电阻上产生的检流信号波形。从图2中也可以看出用单通道驱动多灯时的一个缺点。由于灯B的反馈信号幅度高于其他灯的反馈信号,因而多灯共用的功率MOSFET的占空比将受其控制,这样灯B就控制着提供给其它灯的功率。如图2所示,这使得其它灯得到的电流比其目标值5mARMS小。

图3显示了灯电流检测信号被转换到DS3984和DS3988的LCM输入时的情况。与每通道驱动单灯的方案不同的是,每通道多灯应用中的LCM输入未使用AC耦合电容。DS3984/DS3988控制器根据在LCM输入端测得的峰值信号来控制灯电流。没有AC耦合电容时,峰值控制电平是DC公共电压(1.35V)加上灯调节门限(1.0V),或2.35V(均值)。因此,必须将检测电阻产生的检流信号峰值衰减到2.35VPEAK目标值再送入LCM,这样器件才能将灯电流控制在适当的水平。举例说明:图1中,1000检测电阻上产生7.07VPEAK信号,在到达LCM输入之前必须将其衰减为2.35VPEAK。

信号通过小信号二极管时幅度会衰减约500mV。其余部分通过电阻分压器进行衰减。在图1所示的例子中,电阻分压器由8.2k和5.1k电阻构成。LCM引脚内部50k的输入阻抗会导致轻微的衰减。内部50kΩ阻抗使5.1kΩ的分压电阻下降为4630;使衰减量增大。
3 过压检测
和每通道驱动单灯的应用一样,多灯应用中各个变压器产生的高压也利用电容分压器来检测。在图1电路中,该分压器由位于变压器次级高压侧的lOpF(3kV)和lnF串联电容构成。在多灯应用中,电容分压器被“线或”后送到OVD输入。电容分压器的设置比单灯应用稍低,以补偿串联二极管的影响。在图1电路中,电容分压器设置为1:101(10pF/1010pF)。由于电容分压器没有DC参考,因此在低边电容两端接一个电阻(图l中其值为10k)以提供DC参考电平。根据该电阻的阻值和低边电容在逆变器工作频率下的阻抗,实际分压比会有所变化。图1中,电路工作在68kHz频率下,这意味着lnF的电容其阻抗约为2.3k。并联一个10k电阻后阻抗下降为1896,这样一来有效分压比从1:101变为l:124。如图4所示,电容分压后的电压约为7.2VRMS,意味着灯工作电压约为893VRMS。注意:图4中的波形有少量的负DC偏移。改变10k并联电阻的阻值可以改变DC偏移量。并联电阻越大,DC偏移量越大;并联电阻越小,DC偏移量越小。当然,改变并联电阻也影响分压比。
图4给出输入DS3984或DS3988的OVD端的过压反馈信号。信号通过小信号二极管时,幅度会减小约500mV。采用电阻分压器对其进一步进行衰减。在图l电路中,电阻分压器由33k和5.1k电阻构成。OVD引脚50k的输入阻抗会使衰减量略微增加。这个50k的输入阻抗使5.1k的分压电阻降为4630,因而增大了衰减量。

4 启辉失败和灯开路检测
由于对灯电流检测信号进行了“线或”,控制器在任何工作点都是按照电流最大的灯产生的检测信号对灯电流进行调节的。这种工作方式可提供最大的亮度,同时又确保最长的灯寿命,因为所有灯电流都不会大于其额定值。为确保所有灯都正确启辉,并在正常工作期间检测是否有灯熄灭,须采用一些附加电路,当有任何未被点亮的灯时拉低LCM输入。四比较器LM339可用来实现这一目的。每个比较器对应一盏灯。如果四盏灯均点亮,灯电流检测电阻上的正向电压摆幅会将峰值检测器(由二极管、470pt电容和330k电阻构成)充电至高于5V参考电压。同时,四个比较器的集电极开路输出(它们被“线或”连接)关闭,允许灯电流信号进入LCM引脚。如果一个或更多灯未被点亮,则之相应的比较器将LCM引脚拉低,告诉DS3984/DS3988还有未点亮的灯。
