在当前的电子系统中,负电源正在消失,正电源电压也在逐渐降低。这种趋势使得轨到轨放大器日益流行。尽管电源电压在不断地改变,但信号电平通常保持不变。例如,标准的视频信号为2V,当电源电压降低到2V时,放大器/缓冲器必须线性地、准确地工作于整个2V电压范围内。本文将专门讨论轨到轨放大器" title="轨到轨放大器">轨到轨放大器输入级的发展,并详细讨论克服了轨到轨放大器缺点的输入增强电路。
为简单起见,我们的讨论仅限于MOSFET" title="MOSFET">MOSFET放大器。图1显示了基本运放的输入级。一个被称为差分对的晶体管对位于电流源上端,用以适应差分输入。尽管这种拓扑能够提供差分增益并抑制共模信号,但其局限性在于其工作范围。在3V的单电源条件下,输入电压范围在0~1.5V。如果输入电压高于1.5V,电流源将被迫退出饱和状态。一旦电流源离开饱和区域,增益将失真。

图1:基本运放的输入级。
对于像电流检测或电压检测这样的实例应用(如EKG),设计质量与能够处理的信号电压范围直接相关。标准的轨到轨运放拓扑结构能满足这种挑战,该拓扑有两个输入级(如图2所示)。当输入电压接近低电压轨时,PMOS晶体管对放大信号。相反地,NMOS差分对放大接近上限电压轨的输入信号。通过这种方式,输入电压范围可以为整个电源电压范围。为获得这种输入电压范围的改善,最明显的折衷是需要额外的电源来偏置互补差分对。

图2:轨到轨工作的双输入级。
相对于输入偏置电压,偏置电压存在不太明显的折中。NMOS对的偏置不必与PMOS对的偏置匹配-发生偏置时极性反向。在电源电压中间附近,存在从一个对到另外一个对的切换。在切换期间,偏置电压为每个对的偏置电压的平均值。这就产生了一个阶梯的特性(如图3所示)。为了更深入了解,图中给出了不同温度的偏置电压。低共模输入电压下激活的PMOS输入对表现出相对于温度很宽的偏置电压范围。NMOS对的变化导致图中右边对于高共模输入电压的分布情况。

图3:相对于输入共模电压的输入偏置电压。
如前所述的EKG等检测应用中,偏置电压的任何变化都会影响到系统的精度。信号必须先被放大到远远高于偏置电压的电平,以利用像图2所示拓扑结构的轨到轨放大器。
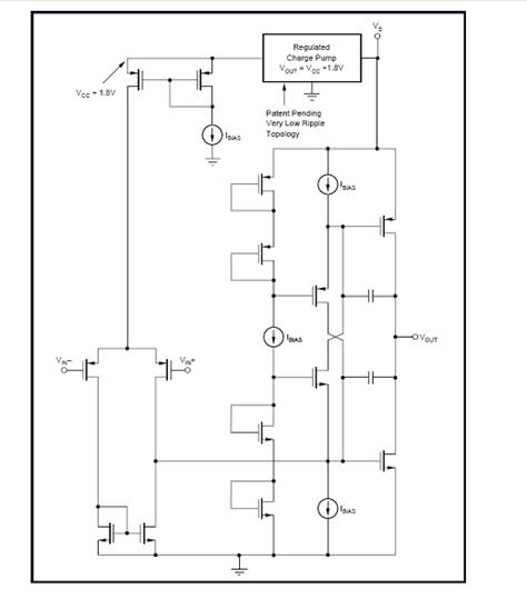
在高精度和低功耗的应用中,需要一种新型的轨到轨放大器。目的是在没有交叉偏置电压失真的情况下获得全范围的输入电压,这种交叉失真发生在双差分设计中的切换期间。让我们重新回到单差分设计。图1所示拓扑的输入范围不支持整个范围的输入操作。输入范围的一部份预留下来用于偏置饱和区中的电流源。电流源能以一种允许输入横跨电源轨之间的方式实现偏置吗?在像EL8178" title="EL8178">EL8178这样的运放中包括了输入范围增强电路,用于调节提供给电流源的内部偏置。图4展示了这种创新的拓扑。在增强电路中是一个电荷泵。尽管电荷泵常常会导致噪声问题,但电荷泵的工作频率远超过放大器的带宽。因此,放大器的噪声性能不会有明显的改变。

图4:带输入范围增强电路的轨到轨输入级
此外,我们必须重新考虑偏置电压的问题。图5实现了保持偏置电压的目标。输入范围增强电路允许单个运放对来提供轨到轨操作,不需要另外的互补差分对。偏置电压完全决定于仅仅一组晶体管的失配,因此没有交叉区域。认真的布局和修整可以确保输入基准偏置电压低于100V。

图5:相对于输入共模电压的增强输入轨到轨级输入偏置电压。
到此为止,我们的讨论仅局限于MOSFET实现方式。双极技术也能受益于这种配置。除了改善偏置电压,双极技术实现在输入偏置电流上还能表现出类似的改善。输入偏置电流仅提供给一个匹配差分对,而不是具有交叉区域的两个差分对。
以上是轨到轨放大器的演进过程。由一个差分对组成的基本输入级不允许输入全范围的电压。双差分对将输入电压范围扩展到电源电压,但是偏置电压(以及在BJT中的偏置电流)具有非线性,这是因为两个对之间的切换引起的。第三种解决方案包括一个内部增强电路来调整单差分对的电流源偏置,以实现偏置电压连续条件下的轨到轨操作。表1总结了3种实例运算放大器的性能。最终版本EL8178提供了低功率、高分辨率系统(如便携式EKG机器)所需的规范。

表1:具有三个不同输入级的运放性能特性参数。
